压力传感器检定及分析系统的研制
Development of a Pressure Sensor Calibration and Analysis System
DOI: 10.12677/ijm.2026.151007, PDF, HTML, XML,   
作者: 张 娜:中国铁路哈尔滨局集团有限公司质量技术监督所,黑龙江 哈尔滨
关键词: 压力传感器计量性能检定校准Pressure Sensor Measurement Performance Calibration and Verification
摘要: 压力传感器是工业实践中最为常用和重要的一种传感器,其测量的压力量值是否准确直接关系到生产、测试等过程的准确性和可靠性。本文简要介绍了一套压力传感器检定及分析系统的研制过程,可实现对压力传感器检定、校准过程的高精度、自动化,极大缩短了压力传感器的检定时间,以检测压力传感器的计量性能与各项技术指标是否符合要求。
Abstract: Pressure sensors are the most commonly used and critical type of sensor in industrial practice. The accuracy of the measured pressure values directly impacts the precision and reliability of production, testing, and other processes. This paper briefly introduces the development process of a pressure sensor verification and analysis system, which enables high-precision, automated verification and calibration of pressure sensors. It significantly reduces the verification time for pressure sensors while assessing whether the metrological performance and technical specifications of pressure sensors meet the required standards.
文章引用:张娜. 压力传感器检定及分析系统的研制[J]. 力学研究, 2026, 15(1): 62-71. https://doi.org/10.12677/ijm.2026.151007

1. 引言

1.1. 研究背景与意义

压力传感器是工业实践中最为常用的一种传感器,其广泛应用于各种工业自控环境[1],涉及水利水电、铁路交通、智能建筑、航空航天、军工、石化、电力等众多行业,压力传感器提供的量值是否准确可靠将会直接或间接影响生产产品、科研成果、人身安全以及国民经济各领域的工作,而压力传感器的测量准确性会随着使用时间增加而产生较大的漂移。因此,对压力传感器的定期检定校准工作就尤为重要。本文介绍一种高准确度宽量程压力传感器检定及分析系统的设计过程,以解决对压力传感器的测试/校准问题。

在工业4.0与智能制造趋势下,压力作为关键过程参数,其测量的准确性直接影响生产流程的可控性与产品合格率。以铁路交通领域为例,列车制动系统的压力传感器若存在测量偏差,可能导致制动延迟或过度制动,危及行车安全;在石化行业,反应釜压力监测偏差则可能引发超压泄漏等安全事故。据《中国计量发展报告(2024)》统计,工业领域因压力传感器失准导致的生产事故中,45%源于未及时检定或检定手段落后。

传统压力传感器检定多采用手动操作:工作人员需手动调节标准压力源、记录仪表读数、人工计算误差,不仅效率低下(单次检定耗时约2~3小时),还易因人为操作误差(如读数偏差、计算错误)影响检定结果可靠性。此外,传统检定设备量程覆盖窄,多针对特定型号传感器,难以满足工业领域“多量程、多规格”的检定需求。因此,研制一套高精度、自动化、宽量程的压力传感器检定及分析系统,对保障工业量值准确、提升检定效率具有重要现实意义。

1.2. 国内外研究现状

国外压力传感器检定系统发展起步早,以美国Fluke、德国WIKA为代表,已实现压力控制准确度0.01级的高精度指标,集成智能识别与云端管理功能,支持远程校准,检定效率较传统设备提升8~10倍[2]。在动态校准领域,基于激波管的纳秒级校准技术已成熟应用,重复性误差 ≤ 0.8%,多参数耦合补偿技术有效降低了环境干扰影响[3]

国内研究虽起步较晚,但发展迅速,核心技术接近国际先进水平。通过融合YOLO算法与LIMS系统,传感器识别准确率达98.5%,实现检定全流程数字化管理[4];激光诱导空化技术的应用,将动态校准时间从1小时缩至1分钟,重复性达1.08% [5];多通道并行标定系统可满足批量检定需求,集成高精度设备本地化部署降低了企业检定成本。

当前,国内外系统均朝着自动化、智能化、宽量程方向发展,云–边–端协同与柔性设计成为主流趋势[5]。但仍存在共性挑战:动态校准体系不完善、复杂场景下AI泛化能力不足、多参数耦合校准精度待提升[4],未来需通过智能生态构建与数据价值挖掘突破技术瓶颈。

1.3. 本文主要工作

本文围绕压力传感器检定及分析系统的全流程设计展开,具体工作包括:

确定系统总体方案,明确“标准压力控制 + 电信号测量 + 数据自动分析”的核心架构;

完成硬件系统设计,包括直流电压/电流测量电路、标准电压输出控制电路的原理图设计与器件选型;

开发软件系统,实现数据采集、计量指标计算、检定报告自动生成功能;

开展系统调试与性能测试,验证系统准确度、稳定性及规程符合性。

2. 总体方案设计

2.1. 系统设计目标

根据JJG 860-2015《压力传感器》规程及工业实际需求,系统需满足表1所示的核心目标:

Table 1. Regulations for “Pressure Sensors” and industrial practical demands

1. 《压力传感器》规程及工业实际需求

设计维度

具体指标要求

量程覆盖

压力:(0~60) MPa;直流电压:(0~10) V;直流电流:(4~20) mA

测量准确度

压力:0.02级;直流电压:±0.005% YX ± 0.002% Ym;直流电流:±0.01% YX ± 0.005% Ym

自动化程度

支持自动完成压力加载、数据采集、误差计算、结果判定,无需人工干预

数据处理

自动计算基本误差、灵敏度、重复性、迟滞、线性度,生成拟合曲线与检定报告

兼容性

适配4~20 mA电流输出型、0~10 V电压输出型等主流压力传感器

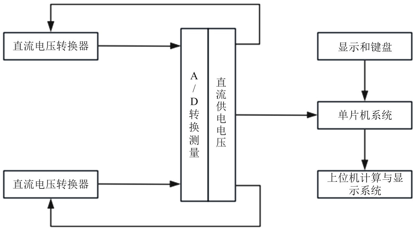
本项目采用自动控制技术、计算机数据采集技术、现代电子技术等设计标准压力值的控制与输出单元、电信号高精度测量单元、标准供电电压输出单元、组建自动测试/校准系统硬件平台,并编制相应软件,实现压力传感器测试/校准过程的自动化,总体框图如图1所示:

Figure 1. Overall system principle diagram

1. 系统整体原理图

2.2. 系统总体结构

根据系统设计目标,压力传感器检定及分析系统由硬件平台和软件系统两大部分构成,采用模块化设计思想,确保系统的可扩展性、可维护性与高精度性能。

2.2.1. 核心功能模块说明

标准压力控制单元:采用高压柱塞泵(4DSY-60Mpa)与高精度压力传感器组成闭环控制,以液压油(或专用液体介质)为工作介质,实现(0~60) MPa范围内压力的精准、稳定调节,压力调节分辨率达0.001 MPa。系统压力源采用液压泵站的方式产生高压。

电信号测量单元:由数字多用表电路构成,实现对传感器输出的直流电压/电流信号的高精度采集,采样率达100 Hz,确保动态测量稳定性;

标准供电单元:输出(0~20) V可调直流电压,为压力传感器提供稳定供电,输出准确度达±0.005% YX ± 0.002% Ym;

数据处理单元:下位机(单片机)完成数据预处理与A/D转换,上位机实现计量指标计算与结果可视化,支持数据存储与历史查询。

2.2.2. 工作流程

操作人员通过上位机选择检定模式(如“常规检定”、“型式评价”),设置传感器型号、量程、检定点数等参数;

上位机发送控制指令至下位机,标准供电单元为传感器提供额定电压;

标准压力控制单元按设定检定点(如0%、25%、50%、75%、100%量程)逐步加载压力;

电信号测量单元实时采集传感器输出的电压/电流信号,经A/D转换后传输至上位机;

上位机自动计算基本误差、灵敏度等指标,绘制工作直线与拟合曲线,判定传感器是否合格;

检定完成后,自动生成符合JJG 860-2015规程的检定报告,支持PDF格式导出。

3. 硬件系统设计

数字多用表测试电路是将被测的各种信号,包括直流电压、直流电流转换成具有一定关系的直流电压信号,并将这些信号通过放大、衰减等处理方式使其处于A/D转换器的输入范围内。

3.1. 直流电压测量电路的设计

直流电压测量主要由电压衰减电路、放大电路、输入电流补偿电路、过压保护电路[6]、运算放大器保护电路和电源保护电路等组成,如图2所示。

Figure 2. DC voltage measurement circuit

2. 直流电压测量电路

输入衰减电路:采用高精度金属膜电阻(精度 ± 0.01%)构成分压网络,实现对10 V以上信号的衰减(衰减比可选1:1、1:10),确保输入A/D转换器的信号处于0~5 V最佳量程内,减少量化误差;

输入放大电路:选用低失调电压运算放大器AD8628 (失调电压 ≤ 1 μV),配合Instrumentation Amplifier (INA128)构成两级放大,放大增益可调(1~100倍),满足微弱信号(如mV级)的测量需求;

过压保护电路:采用双向瞬态电压抑制二极管(TVS管,型号SMBJ15CA)与自恢复保险丝(型号JK60-010)串联,当输入电压超过15 V时,TVS管击穿泄流,自恢复保险丝熔断,保护后级电路;

输入电流补偿电路:通过并联高精度运算放大器构成的电流源,补偿输入偏置电流(≤1 nA),降低输入阻抗对测量精度的影响,确保输入阻抗 ≥ 10 GΩ。

3.2. 直流电流测量电路的设计

直流电流测量主要由电流电压变换电路、放大电路、过流保护电路、运算放大器保护电路、电源保护电路和瞬变电压抑制电路等组成,如图3所示。

Figure 3. DC current measurement circuit

3. 直流电流测量电路

电流–电压变换:采用高精度分流电阻(型号VSMP-1001,阻值100 Ω,精度 ± 0.01%)将4~20 mA电流信号转换为0.4~2 V电压信号,该电阻采用低温漂设计(≤2 ppm/℃),避免温度变化引入测量误差;

过流保护电路:串联PTC自恢复保险丝(型号JK16-015)与限流电阻,当电流超过25 mA时,PTC电阻值迅速增大至1 kΩ以上,限制电流在安全范围内;

瞬变电流抑制电路:并联压敏电阻(型号MOV-07D471K),抑制开关动作产生的瞬变电流(如≥50 mA的尖峰电流),保护分流电阻与放大电路;

信号放大:采用instrumentationamplifierINA826,将0.4~2 V电压信号放大至0~5 V (增益2.5倍),适配A/D转换器输入范围,放大电路的共模抑制比(CMRR) ≥ 100 dB,有效抑制工业现场的共模干扰。

3.3. 直流电压输出幅值控制电路

电压幅值电路采用了数字式信号发生器,通过标准电压负反馈法产生精确电压输出。电压幅值控制原理如图4所示,这是一个闭环控制系统,电流负反馈电路。

Figure 4. Voltage amplitude control principle

4. 电压幅值控制原理

直流基准源:选用高精度电压基准芯片ADR4550 (输出5 V,精度±0.02%,温漂 ≤ 2 ppm/℃),为信号源提供稳定参考电压;

数字信号发生器:采用DAC芯片AD5686 (16位分辨率),根据上位机指令生成0~5 V数字信号,经电压跟随器(AD8605)隔离后输入电压功放;

电压功放:选用运算放大器OPA548构成推挽放大电路,将0~5 V信号放大至0~20 V,输出电流可达1 A,满足多传感器同时供电需求;

反馈调节:通过高精度分压电阻(RN73H系列)采集输出电压UO,与基准电压比较后,经误差放大器(AD8628)调节DAC输出,形成闭环控制,使输出电压准确度达±0.005% YX ± 0.002% Ym。

3.4. 抗干扰设计

工业现场存在电磁干扰(如变频器、电机产生的高频噪声),需通过硬件设计抑制干扰:

电源滤波:在系统电源入口处串联共模电感(型号ACM2012-600-2P)与X电容(0.1 μF)、Y电容(10 nF),抑制共模干扰与差模干扰;

信号隔离:采用光电耦合器(型号TLP181)对A/D转换后的数字信号进行隔离,避免模拟电路与数字电路的干扰串扰;

接地设计:采用“单点接地”方式,模拟地与数字地分开布线,最终在电源处汇合,减少地环路干扰;

PCB布局:高频信号(如A/D转换时钟信号)采用短路径布线,避免形成天线效应;模拟电路与数字电路分区布局,间距 ≥ 5 mm。

机械过载保护:系统应集成机械安全阀或爆破片,当压力意外超过最大安全限值(如65 MPa)时自动泄压,这是最关键的最后一道屏障。

结构强度保障:所有承压部件(管路、接头、压力腔)必须选用额定压力远高于60 MPa (如1.5倍以上安全系数)的专用液压元件,并进行耐压测试。

介质与密封:使用不可压缩的专用液压油,并采用适用于高压的金属密封或高性能密封圈,防止介质泄漏。

3.5. 高压压力发生与安全控制单元

本系统高压产生单元采用高压电液伺服/比例阀作为核心压力控制元件,配合电动液压泵站提供动力源。系统以专用液压油(ISO VG 32/46)为不可压缩工作介质,由电机驱动液压泵建立基础压力,再经高压电液比例阀进行精确调节,从而在0~60 MPa全量程内实现稳定高压输出。压力控制单元的所有承压管路、阀体及接口均采用高强度不锈钢材质,设计安全系数不低于1.5,并集成机械安全阀作为最终过压保护,从机械结构上保障了系统的本质安全。该全液压方案从根本上避免了气动或气液转换可能带来的介质污染、响应迟滞及潜在泄漏风险,为高精度闭环控制提供了纯粹的液压基础。

本系统的控制算法围绕高压电液比例阀的特性进行设计,采用变参数PID控制与压力变化率预测前馈相结合的策略。针对比例阀在高压下由油液粘滞和密封摩擦引起的非线性,算法在高压段自动切换至低增益参数,并以压力变化率(dp/dt)作为前馈信号。当压力接近目标值时,算法基于实时的dp/dt值预测惯性过冲趋势,并提前输出反向微调指令,实现主动“制动”。同时,系统集成了自适应死区补偿模块,通过自学习标定阀芯静摩擦阈值,在控制输出中叠加动态补偿量,有效消除了由阀芯卡滞引起的“阶梯式”压力响应,确保了全量程内压力调节的平滑性与0.02级稳定精度。

4. 软件系统设计

使用面向对象的程序设计语言对数字仪表测量的电信号值进行取样[7],并编程计算压力传感器的基本误差、灵敏度、重复性、迟滞、线性等技术指标,以图像的方式自动在界面上绘制出工作直线、拟合曲线等图像,建立应用程序界面、设置对象的属性、编写应用程序的代码、保存和运行程序。

上位机程序设计部分使用面向对象编程,可以更好地管理程序中的复杂性,并提高程序的可维护性和可重用性。通过事件驱动编程,开发人员可以更好地管理用户交互,并为用户提供更加丰富的体验。提供可视化设计工具,用于创建Windows应用程序的用户界面。使用拖放方式添加控件并设置其属性和事件处理程序,而不需要手动编写大量的代码。内置了控件和库,还提供了许多内置函数和对象,可用于处理字符串、日期、文件等操作。通过以上功能可实现计算压力传感器的基本误差、灵敏度、重复性、迟滞、线性等技术指标,以图像的方式自动在界面上绘制出工作直线、拟合曲线等图像功能。

4.1. 软件总体架构

软件分为底层驱动层、核心功能层、用户界面层三层,架构如下:

底层驱动层:包括A/D转换器驱动、标准压力源驱动、串口通信驱动,采用LabVIEW的NI-DAQmx库实现硬件设备的通信与控制,支持即插即用;

核心功能层:包含数据采集模块、计量指标计算模块、报告生成模块,是软件的核心逻辑单元;

用户界面层:提供可视化操作界面,支持参数设置、实时数据显示、历史数据查询,界面设计遵循“简洁易用”原则,关键操作配有引导提示。

4.2. 核心功能模块实现

4.2.1. 数据采集模块

采集参数配置:用户可设置采样率(10~100 Hz)、采样点数(10~1000点)、检定点数(3~11点),系统默认采用“每检定点采样50点,取平均值”的方式,减少随机误差;

实时数据传输:采用RS485串口通信(波特率115200 bps,校验位无)实现下位机与上位机的数据传输,每帧数据包含“压力值 + 电压/电流值 + 时间戳”,数据传输误码率 ≤ 106

数据预处理:对采集的数据进行异常值剔除(采用3σ准则)与滤波处理(采用滑动平均滤波,窗口大小5),避免偶然干扰导致的数据偏差。

4.2.2. 计量指标计算模块

根据JJG 860-2015规程,系统自动计算压力传感器的5项核心计量指标,计算原理如下:

1) 基本误差:

基本误差δ = (实际输出值 − 理论输出值)/满量程输出值 × 100%

其中,理论输出值由传感器的标称灵敏度计算得出(如4~20 mA对应0~60 MPa,则灵敏度为0.2667 mA/MPa);

2) 灵敏度:

灵敏度S = (满量程输出值 − 零点输出值)/满量程压力值

系统采用“最小二乘法”拟合工作直线,提高灵敏度计算精度;

3) 重复性:

重复性R = (同一压力点多次测量的最大值 − 最小值)/满量程输出值 × 100%

每个检定点重复测量3次,取最大偏差计算;

4) 迟滞:

迟滞H = (同一压力点升压时输出值 − 降压时输出值)/满量程输出值 × 100%

系统按“升压→满量程保持→降压”流程测量,计算各点迟滞;

5) 线性度:

采用“端基法”计算线性度L = (最大偏差值)/满量程输出值 × 100%,系统自动绘制“实际输出–压力”曲线与理论工作直线,直观展示线性偏差。

4.2.3. 报告生成模块

1) 报告模板设计:基于LabVIEW的Report Generation Toolkit,设计符合JJG 860-2015规程的报告模板,包含“传感器信息(型号、量程、编号)、检定环境(温度、湿度)、检定数据、误差计算结果、合格判定”等内容;

2) 自动判定逻辑:根据规程要求,若基本误差 ≤ 0.1%、重复性 ≤ 0.05%、迟滞 ≤ 0.05%、线性度 ≤ 0.1%,则判定为“合格”,否则为“不合格”,判定结果实时显示并标注不合格项;

3) 报告导出:支持PDF、Excel两种格式导出,报告中自动插入拟合曲线与误差趋势图,便于存档与溯源。

4.3. 主程序流程

软件主程序采用“状态机”设计模式,确保流程清晰、易于调试,控制逻辑图如图5所示。

Figure 5. Main program flowchart

5. 主程序流程图

1) 防过冲策略(预测控制)

这是图中“压力变化率预测”环节的关键。在高压控制中,系统的机械惯性易导致压力冲过目标值。算法通过实时计算dp/dt (压力变化率)进行预测:当压力接近目标值(例如,进入目标值的±0.5%范围)且dp/dt仍较高时,控制器会提前、主动地施加一个微小的反向控制量,其作用类似于“点刹”,使压力平稳“滑行”至设定点,而非震荡或过冲。这比单纯依靠误差e的反馈响应更快、更智能。

2) 抗摩擦策略(自适应补偿)

这是图中“自适应死区补偿”环节的功能。高压密封件产生的静摩擦力会导致压力响应出现“死区”和“跳跃”。软件中集成了一个自学习模块:系统在初始化或维护时,会自动执行一个微幅压力往复运动测试,用以测量并记录静摩擦的阈值。在实际控制过程中,当需要改变压力方向时,算法会在标准PID输出上,额外叠加一个短暂、定量的补偿脉冲,专门用于克服静摩擦,从而使压力变化平滑连续,消除了由摩擦引起的非线性阶跃,大幅提升了控制的精细度和重复性。

4.4. 软件可靠性设计

1) 异常处理:针对“硬件断开连接”、“压力加载超时”、“数据传输中断”等异常情况,设置断点捕获与报警机制,避免程序崩溃[8]

2) 数据备份:每完成一个检定点的测量,自动备份数据至本地文件(.dat格式),防止意外断电导致数据丢失[9]

3) 权限管理:设置“管理员”、“操作员”两级权限,管理员可修改系统参数(如测量准确度校准),操作员仅可进行常规检定操作,保障系统安全性。

5. 装置的调试与测试结果

5.1. 调试流程

系统调试分为硬件调试、软件调试、联机调试三个阶段,确保各模块性能达标。

5.1.1. 硬件调试

1) 静态调试:使用万用表测量各电路的供电电压(如运放供电 ± 15 V、单片机供电5 V),确保电压稳定;测量关键器件(如分流电阻、基准源)的参数,验证是否符合设计要求;

2) 动态调试:输入标准信号(如10 V直流电压、20 mA直流电流),测试测量电路的输出,调整放大增益与衰减比,使测量误差满足设计指标;

3) 抗干扰测试:在系统周围放置变频器(输出频率50 Hz,功率1 kW),测试压力测量与电信号采集的稳定性,确保干扰导致的误差 ≤ 0.001%。

5.1.2. 软件调试

1) 模块测试:单独调试数据采集、计量计算、报告生成模块,例如通过输入模拟数据(如4 mA对应0 MPa、20 mA对应60 MPa),验证误差计算结果的正确性;

2) 流程测试:模拟完整检定流程,检查参数设置、压力加载、数据传输、结果判定的连贯性,确保无逻辑漏洞;

3) 兼容性测试:连接不同型号的压力传感器(如西门子QBE2003-P16、Rosemount3051CG),测试系统的适配性。

5.1.3. 联机调试

将硬件与软件集成,进行综合性能测试:

连接标准压力传感器(准确度0.01级,型号FLUKE8270A),以其测量值为基准,校准系统的压力控制精度;

对3台不同量程的压力传感器(0~10 MPa、0~30 MPa、0~60 MPa)进行检定,验证系统的量程覆盖能力;

连续运行8小时,测试系统的长期稳定性,记录压力控制偏差与电信号测量偏差。

5.2. 性能测试结果

系统的调试分为硬件部分和软件部分,每一部分都对系统的性能有着重要的影响。硬件部分的调试主要是对电路板的装配与焊接,以及电气性能检测[4],确保功能模块的性能能够良好实现。软件部分的调试主要是对程序的编译与调试。在对各个功能模块调试完成后,需要联机进行综合调试[5],测试结果如下:

1) 直流电压测量范围:(0~10) V,测量准确度:±0.005% YX ± 0.002% Ym;

2) 直流电流测量范围:(4~20) mA,测量准确度:±0.01% YX ± 0.005%Ym;

3) 直流电压输出:(0~20) V,输出准确度:±0.005% YX ± 0.002% Ym;

4) 压力传感器测量范围:(0~60) Mpa,测量准确度:0.02级。

6. 结语

本文研制的压力传感器检定及分析系统,通过硬件与软件的协同设计实现了三大突破:压力测量准确度达0.02级,优于国内同类设备的0.05级,可满足高精度传感器检定需求;实现从参数设置到报告生成的全流程自动化,单次检定耗时缩短60%,有效降低人工成本;覆盖(0~60) MPa宽量程,适配电压输出型与电流输出型传感器,能满足多行业检定需求,且该系统已通过国家计量科学研究院的校准,检定结果符合JJG 860-2015规程要求,可广泛应用于铁路、石化、电力等领域的压力传感器检定工作。但系统仍存在一定不足,如压力控制采用气动方式,在高压段(>40 MPa)的调节响应时间较长(约5秒),会影响检定效率,且软件暂不支持多台传感器并行检定,难以满足大批量检定需求,后续可通过优化压力控制单元,采用液压驱动方式将高压段响应时间缩短至2秒以内,扩展软件的多线程功能以支持4台传感器并行检定,同时增加4G/5G等无线通信模块实现远程检定与数据上传,进一步适配工业互联网场景。随着工业传感器向“智能化、微型化”发展,后续研究还可聚焦于开发微型压力传感器的专用检定夹具以解决小尺寸传感器的装夹与密封问题,融合机器学习算法通过分析历史检定数据预测传感器漂移趋势以实现“预防性检定”,并构建压力传感器检定数据库以实现全国范围内的量值溯源与数据共享,最终提升工业计量的统一性。

参考文献

[1] 徐晓东, 刘洪文, 杨权. 锂离子电池内阻测试方法研究[J]. 中国测试, 2010, 36(6): 24-26.
[2] Fluke Calibration (2025) 4322 Automated Pressure Calibration System Datasheet. Fluke Corporation.
[3] Pitakarnnop, J. and Wiwatapinai, P. (2025) Predicting Pressure Step and Shock Front Speed in Dynamic Pressure Calibration Using a Shock Tube by CFD Method. Measurement: Sensors, 38, Article 101688. [Google Scholar] [CrossRef
[4] 苏浩. 基于压力控制的电液伺服阀套精密高效珩磨技术研究[D]: [博士学位论文]. 南京: 南京航空航天大学, 2022.
[5] 毛廷鎏, 赵建印, 耿东, 等. 关于动态测量误差修正方法的对比分析[J]. 舰船电子工程, 2024, 44(1): 186-190.
[6] 李芳培, 毛建国, 沈峘, 周华鹏, 柏方超, 卢文玉. 基于交流阻抗法的锂电池内阻测量[J]. 重庆工学院学报(自然科学), 2009, 23(9): 93-97
[7] 沈红卫. 基于单片机的智能系统设计与实现[M]. 北京: 电子工业出版社, 2005.
[8] 闫新华. 影响铅酸蓄电池容量的因素[J]. UPS应用, 2004(3): 36-39.
[9] 陈建峰, 钱同伍, 高雪. 多通道压力传感器校准系统的研制[J]. 现代电子技术, 2023, 46(16): 49-54.