1. 引言
随着CR450动车组样车运用考核的开展和成渝中线的建设,我国高速列车的运行速度将进一步提升[1] [2]。而随着行车速度的增加,车辆与轨道之间的轮轨相互作用随之增强,由此引发的环境振动问题日益凸显[3]-[5]。为减轻桥梁区段列车运行对周围环境的振动影响,减振支座成为选择的措施之一。在理论研究方面,李小珍、张志俊、孙亮明等国内学者针对减振支座的隔振原理、仿真模型、隔振效果等开展了系统研究[6]-[8],在工程应用方面,如宜万铁路宜昌长江大桥等均采用减振支座以降低铁路对环境振动的影响[9]。现有研究和应用主要集中在时速350 km高速铁路或更低的桥梁区段,对于时速400公里条件下,桥梁减振支座的性能分析和减振效果预测,难以适用。
本文结合CR400列车参数和高速铁路桥梁结构参数,基于铁路大系统动力学理论,建立高速列车–轨道–支座/桥梁动力相互作用模型,并通过现场试验,对模型的工程可用性进行验证。研究以墩顶垂向支反力减少率支座减振性能评价指标,详细分析300 km/h~400 km/h行车速度范围内,桥墩高速和支座刚度对车辆–轨道–桥梁动力相互作用的影响,评估时速400公里桥梁减振支座性能,以期为高速铁路减振支座动力学设计提供理论支持。
2. 高速列车–轨道–支座/桥梁动力相互作用模型
2.1. 模型建立
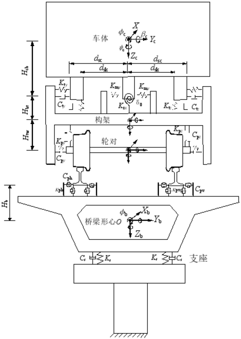
基于铁路大系统动力学理论,建立高速列车–轨道–支座/桥梁动力相互作用模型,如图1所示。在该模型中,车辆采用多刚体动力学模型,钢轨采用连续弹性离散点支承上的无限长Euler梁模拟,轨道板的垂向振动按弹性地基上的等厚度矩形薄板考虑,而横向可视为刚体运动[10] [11]。轮轨相互作用关系为非密贴模型,即考虑轮轨可瞬时脱离的情况,轨道与桥梁的相互作用等效为离散的线性弹簧和阻尼[12] [13]。该模型求解选择采用显隐式混合数值积分模式,对车辆轨道系统动力学响应采用新型显式二步积分法计算,对于桥梁和声屏障结构动力响应则采用隐式积分法Newmark-β求解[14] [15]。桥梁和支座采用有限元的方法进行建模,需要说明的是,桥梁支座采用支座单元用来模拟[10]。
Figure 1. Dynamic interaction model of vehicle-track-bearing/bridge System
图1. 车辆–轨道–支座/桥梁动力相互作用模型
2.2. 模型验证
为验证高速列车–轨道–支座/桥梁动力相互作用模型的正确性,在高速铁路桥梁区段进行了振动测试,如图2所示。在该现场试验中,行车速度为200 km/h~385 km/h,对轨道和桥梁的动力响应同时进行了采集。其中,测量的轨道动力学响应包括钢轨位移及轨道各部件的加速度;桥梁结构的测试内容则主要包括不同断面的桥梁加速度。
(a) 钢轨位移及加速度测试 (b) 轨道板加速度测试 (c) 桥梁加速度测试
Figure 2. Field test
图2. 现场测试
试验结果与仿真结果的对比如图3和图4所示。其中图3为钢轨垂向位移、轨道板垂向加速度、桥梁跨中垂向加速度的实测波形与仿真结果的波形对比,图4为轨道板垂向加速度、桥梁跨中垂向加速度的实测结果与计算结果随速度变化规律的对比。由图3可知,钢轨垂向位移、轨道板垂向加速度与桥梁跨中垂向加速度的波形和幅值保持较好的一致性,在图中所示行车速度条件下,这三种响应测试结果的峰值分别为0.862 mm、2.012 m/s2、0.164 g,仿真结果的峰值分别为0.842 mm、1.982 m/s2、0.178 g,误差最大为8.5%。由图4可知,当动车组以不同速度通过简支桥梁时,桥梁结构与轨道结构动力响应的测试结果与仿真结果在幅值和变化规律上均保持较好的一致性。综上表明本文建立的高速列车–轨道–支座/桥梁动力相互作用模型能够满足工程应用要求。
3. 计算参数
高速列车采用CR400高速动车组,8辆编组,轨道采用我国自主研发的CRTSⅢ型板,车辆和轨道的相关动力学参数详见文献[4]。轨道不平顺激励采用由中国高速铁路无砟轨道谱变换得到的随里程变换的不平顺,波长范围取2 m~120 m。行车速度设置为320 km/h、340 km/h、360 km/h、380 km/h、400 km/h。


(a) 钢轨垂向位移


(b) 轨道板垂向加速度


(c) 桥梁跨中垂向加速度
Figure 3. Comparison of response waveforms between test and simulation results
图3. 试验结果与仿真结果的响应波形对比


(a) 轨道板 (b) 桥梁跨中
Figure 4. Comparison of variation laws of measured and calculated results with velocity
图4. 实测结果与计算结果随速度变化规律的对比
桥梁采用通桥(2016) 2322A-II-1-32 m的结构参数,桥宽12.0 m,梁长32.6 m,计算跨度31.5 m,横桥向支座中心距为4.5 m,桥梁中心处梁高3.09 m,六面排水。桥梁结构采用为C50混凝土,二期恒载取140 kN/m,设计活载采用ZK活载,桥梁跨数为10跨。桥墩采用通桥(2021) 4301-I-05的结构参数,如图6所示。桥墩采用变截面桥墩,下部墩身尺寸为600 cm × 200 cm (横桥向 × 纵桥向),桥墩顶部尺寸为780 cm × 300 cm (横桥向 × 纵桥向),无墩台,桥墩底部采取固结约束。其中墩高设置为10 m、15 m和20 m。桥梁模型梁体一阶的垂向与横向自振模态如图5所示。
(a) 梁体一阶垂向(5.022 Hz)
(b) 梁体一阶横向(11.486 HZ)
Figure 5. Natural vibration modes of a bridge
图5. 桥梁自振模态
桥梁支座分为普通支座和减振支座两种,普通支座刚度取5000 kN/mm,减振支座钢都分别设置为2200 kN/mm、2500 kN/mm和2800 kN/mm,支座阻尼按钢结构阻尼考虑。为了增强对比分析效果,桥墩上统一安装普通支座或者统一安装减振支座。
4. 仿真结果分析
4.1. 减振效果评价指标
列车过桥时激发的振动,经轮轨、梁体、支座、墩传递至墩台和桩基,再由墩台和桩基经土层传递至环境。在分析列车过桥时激发的振动对环境的影响时,通常将墩顶的垂向支反力作为列车通过桥梁时引起的环境振动的激励源,为直观的反应减振支座对列车–桥梁–大地耦合系统振动传递的影响,选取墩顶的垂向支反力减少率作为评价减振支座减振效果的指标,其计算公式如下:
(1)
需要说明的是,振动的激发和传递和振动在频域上的能量密切相关,因此式(1)中的减振支座墩顶垂向力和普通支座墩顶垂向支反力均为力的三分之一倍频程谱,频段范围为1~200 Hz,另外在式(1)中,支反力不包括恒载支反力。当减振支座墩顶垂向支反力小于普通支座墩顶垂向支反力,即墩顶垂向支反力减少率为负数时,表示减振支座在该频段具有减振效果。
4.2. 桥梁动力响应特征
分别安装减振支座与普通支座的条件下,车辆以300 km/h通过时,桥梁各部位的振动位移时程曲线如图6所示。由图6可知,当普通支座换成减振支座后,桥梁跨中的垂向位移和梁端垂向位移均有所增大,产生该变化的原因,是由于减振支座垂向刚度相比普通支座要小,梁体受到的约束变小,在相同外部荷载做用下(列车荷载),梁体的位移响应变大。
分别安装减振支座与普通支座的条件下,车辆以300 km/h通过时,桥梁各部位的振动加速度响应如图7所示。由图7(a)~图7(c)可知,当普通支座换成减振支座后,桥梁跨中的垂向加速度和梁端垂向加速度均变大,但墩顶的垂向加速度变小,说明减振支座也起到了明显的隔振作用。由图7(d)可知,在将普通支座更换为减振支座后,墩顶垂向加速度在40 Hz以下部分的振动会放大,在40 Hz以上部分的振动会减小,说明在墩顶处,减振支座在40 Hz以上可以起到减振效果,在40 Hz以下尤其是在30 Hz左右会放大振动。
在该计算条件下,桥梁墩顶和墩底的动态支反力响应的频谱如图8所示。图8(a)为桥梁墩顶的动态支反力频谱,图8(b)为该频谱的局部放大图。由图8(a)可知,墩顶垂向支反力在40 Hz以下部分的幅值会放大,在40 Hz以上部分的幅值会减小,说明减振支座在40 Hz以上可以起到减振效果,这一点与桥梁加速度频谱的对比结论相同。


(a) 跨中垂向位移 (b) 墩顶垂向位移
Figure 6. Bridge displacement response time-history curve
图6. 桥梁位移响应时程曲线


(a) 跨中垂向加速度 (b) 梁端垂向加速度


(c) 墩顶垂向加速度时程 (d) 墩顶垂向加速度频谱
Figure 7. Bridge vibration response
图7. 桥梁振动响应


(a) 墩顶垂向支反力频谱 (b) 墩顶垂向支反力频谱(放大)
Figure 8. Vertical support reaction force response at pier top
图8. 墩顶垂向支反力响应
4.3. 墩高对支座减振效果的影响
当行车速度为300 km/h,支座垂向刚度为2200 kN/mm时,墩高分别为10 m、15 m和20 m情况下,墩顶垂向支反力如图9所示,墩高10 m时,墩顶垂向支反力与其减少率的频谱分布如图10所示。
由图9(a)可知,相同行车速度条件下,墩顶垂向支反力时程的相位基本保持一致,峰值略有差别。墩高分别为10 m、15 m和20 m时,支反力的最值分别为758.6 kN、749.1 kN和739.2 kN,即随着墩高的增加,墩顶垂向支反力的峰值在变小。由图9(b)可知,随着频率的增加,墩顶垂向支反力总体上呈现下降趋势,其中在中心频率为40 Hz和63 Hz的频段内,不同墩高的墩顶垂向支反力差别比较明显,但没有显著的变化规律。比如,在40 Hz频段,墩顶垂向支反力的大小排序为墩高10 m > 墩高15 m > 墩高20 m,而在60 Hz频段,墩顶垂向支反力的大小排序为墩高20 m > 墩高10 m > 墩高15 m。
如图10所示,墩顶垂向支反力减少率在1~200 Hz范围内,在6.3 Hz、8 Hz、12.5 Hz、16 Hz、20 Hz和40 Hz及以上频率为负值,说明减振支座在这些频段可以起到减振效果,在其他频段,尤其是在4 Hz、25 Hz和31.5 Hz,墩顶垂向支反力减少率明显大于0,说明在这3个频段,减振支座对振动有放大作用。由此可知,墩顶垂向支反力减少率的分布随频率的变化而变化,减振支座在不同频率有不同的减振效果。


(a) 时程 (b) 三分之一倍频程
Figure 9. Vertical support reaction force at pier top (300 km/h)
图9. 墩顶垂向支反力(300 km/h)

Figure 10. Spectral distribution of vertical support reaction force at pier top and its reduction rate (300 km/h)
图10. 墩顶垂向支反力与其减少率的频谱分布(300 km/h)
当行车速度为400 km/h,支座垂向刚度为2200 kN/mm时,墩高分别为10 m、15 m和20 m情况下,墩顶垂向支反力如图11示,墩高10 m时,墩顶垂向支反力与其减少率的频谱分布如图12示。
由图11(a)可知,相同行车速度条件下,墩高分别为10 m、15 m和20 m时,支反力的最值分别为824.8 N、819.9 N和841.4 kN,行车速度为400 km/h时,墩顶垂向支反力的峰值无明显的变化规律。作为对比,桥墩上为普通支座时,300 km/h行车速度,墩高分别为10 m、15 m和20 m时,支反力的最值分别为785.9 kN、769.0 kN和757.6 kN;360 km/h行车速度,墩高分别为10 m、15 m和20 m时,支反力的最值分别为755.3 kN、763.7 kN和733.9 kN;400 km/h行车速度,墩高分别为10 m、15 m和20 m时,支反力的最值分别为788.1 kN、775.1 kN和767.2 kN。综合以上对比可知,在不同型车速度条件下,不同支座刚度影响下,墩顶垂向支反力的峰值相对墩高而言无明显的变化规律。
由图11(b)可知,随着频率的增加,墩顶垂向支反力总体上呈现下下降趋势,其中在中心频率为40 Hz和63 Hz的频段内,不同墩高的墩顶垂向支反力差别比较明显,但没有显著的变化规律。比如,在40 Hz频段,墩顶垂向支反力的大小排序为墩高10 m > 墩高15 m > 墩高20 m,而在60 Hz频段,墩顶垂向支反力的大小排序为墩高20 m > 墩高10 m > 墩高15 m。
由图12可知,墩顶垂向支反力减少率在1~200 Hz范围内,在8 Hz、12.5 Hz、20 Hz和40 Hz及以上频率为负值,说明减振支座在这些频段可以起到减振效果,在其他频段,尤其是在12.5 Hz、16 Hz、25 Hz和31.5 Hz,墩顶垂向支反力减少率明显大于0,说明在这4个频段,减振支座对振动有放大作用。由此可知,墩顶垂向支反力减少率的分布随频率的变化而变化,减振支座在不同频率有不同的减振效果。


(a) 时程 (b) 三分之一倍频程
Figure 11. Vertical support reaction force at pier top (400 km/h)
图11. 墩顶垂向支反力(400 km/h)

Figure 12. Spectral distribution of vertical support reaction force at pier top and its reduction rate (400 km/h)
图12. 墩顶垂向支反力与其减少率的频谱分布(400 km/h)
经计算分析,不同速度条件下,减振支座垂向刚度为2200 kN/mm时,墩顶垂向支反力减少率变化如下:
1) 墩高10 m与15 m时,在300 km/h~400 km/h速度范围内,减振支座在40 H及以上频段均有减振效果,墩高为20 m时,在300 km/h~400 km/h速度范围内,减振支座在80 H及以上频段均有减振效果。
2) 在40 Hz~63 Hz频段,墩高10 m时减振支座的减振效果最优,墩高15 m时减振支座的减振效果次之,墩高20 m时减振支座的减振效果最差;在80 Hz及以上频段,高20 m时减振支座的减振效果最优,墩高15 m时减振支座的减振效果次之,墩高10 m时减振支座的减振效果最差。
3) 在40 Hz以下各别频段,减振支座也存在减振效果,总体上,墩高为20 m时和15 m时减振支座的减振效果要优于墩高为10 m时的减振效果。
4) 减振支座在某些频段对振动存在放大效应,总体上随着墩高的增加,发生振动放大效应的频段在增加,并且随着行车速度的增加,发生振动放大效应的频段在逐步变大,从这一点来看,桥墩越高,对发挥减振支座减振效果越不利。
4.4. 支座垂向刚度对支座减振效果的影响
当桥墩高度为10 m、行车速度为300 km/h时,支座垂向刚度分别为5000 kN/mm (普通支座)、2200 kN/mm、2500 kN/mm,2800 kN/mm时,墩顶垂向支反力如图13所示。由图13(a)可知,垂向支反力的峰值分别为786.1 kN、771.9 kN、771.6 kN和758.6 kN,总体上,支反力的峰值随支座刚度的增加而变大。由图13(b)可知,随着频率的增加,墩顶垂向支反力总体上呈现下降趋势,其中在40 Hz及以上频段,墩顶垂向支反力随着支座刚度的增加而逐步减小。


(a) 时程 (b) 三分之一倍频程
Figure 13. Vertical support reaction force at pier top (300 km/h)
图13. 墩顶垂向支反力(300 km/h)
当桥墩高度为10 m、行车速度为400 km/h时,支座垂向刚度分别为5000 kN/mm (普通支座)、2200 kN/mm、2500 kN/mm,2800 kN/mm时,墩顶垂向支反力的时程如图14所示。行车速度为400 km/h时,墩顶垂向支反力的变化规律与行车速度为300 km/h时相似,在此不再重复。
经计算分析,不同速度条件下,桥墩高度为10 m时,不同减振支座垂向刚度变化时,墩顶垂向支反力减少率如图15所示。由图可知:在300 km/h~400 km/h速度范围内,随着支座垂向刚度的变化,减振支座基本上在40 Hz及以上频段均有减振效果,整体上支座垂向刚度为2200 kN/mm和2500 kN/mm时减振支座的减振效果基本持平。总体而言,在40 Hz和50 Hz频段,支座垂向刚度为2200 kN/mm和2500 kN/mm时,减振支座的减振效果优于支座垂向刚度为2800 kN/mm时的减振效果。随着频率的增加和行车速度的提高,由支座垂向刚度变化引起的减振支座的减振效果的差别在减少。减振支座在某些频段对振动存在放大效应,总体上在相同频段,支座垂向刚度为2200 kN/mm和2500 kN/mm时,减振支座的放大效应要大于支座垂向刚度为2800 kN/mm时的放大效应。


Figure 14. Vertical support reaction force at pier top (400 km/h)
图14. 墩顶垂向支反力(400 km/h)

(a) 300 km/h

(b) 320 km/h

(c) 340 km/h

(d) 360 km/h

(e) 380 km/h

(f) 400 km/h
Figure 15. Reduction rate of vertical support reaction force at Pier Top for Different Pier Heights
图15. 不同墩高墩顶垂向支反力减少率
综合以上分析可知,支座的减振效果与行车速度、墩高和支座刚度均有密切关系,为此分析了不同工况条件下,墩顶垂向支反力减少率。根据计算结果可知,对于10 m、15 m和20 m的桥墩,在40 Hz~63 Hz频段,墩高10 m时减振支座减振效果最优,墩顶垂向支反力减少率最高可达29.3%,在80 Hz及以上频段,墩高20 m时减振支座减振效果最优,墩顶垂向支反力减少率最高可达31.5%。
为保证行车安全性与舒适性,对更换减振支座后的工况,进行了检算,由于篇幅所限,在此不在赘述,仅给出计算结论。计算结果表明,更换减振支座后,在本文设定的计算条件下,车辆过桥时的脱轨系数、轮重减载率和轮轴横向力均满足安全性要求,车体的竖向加速度小于1.3 m/s2,车体横向加速度小于1.0 m/s2,更换减振支座后,车辆的竖向与横向行车平稳性满足要求,车辆的竖向和横向舒适性指标均为优。
5. 结论
1) 建立的高速列车–轨道–支座/桥梁动力相互作用模型,其仿真结果和测试结果在波形、幅值和变化规律上均保持较好的一致性,能够满足工程应用要求。
2) 在300 km/h~400 km/h行车速度范围内,对于10 m、15 m和20 m的桥墩,在40 Hz~63 Hz频段,墩高10 m时减振支座减振效果最优,墩顶垂向支反力减少率最高可达29.3%,在80 Hz及以上频段,墩高20 m时减振支座减振效果最优,墩顶垂向支反力减少率最高可达31.5%。
3) 墩高10 m与15 m时,减振支座在40 H及以上频段均有减振效果,墩高为20 m时,在300 km/h~400 km/h速度范围内,减振支座在80 H及以上频段均有减振效果。
4) 在40 Hz~63 Hz频段,减振支座的减振效果按墩高排序为:墩高10 m > 墩高15 m > 墩高20 m;在80 Hz及以上频段,减振支座的减振效果按墩高排序为:墩高20 m > 墩高15 m > 墩高10 m。
5) 减振支座在某些频段对振动存在放大效应,桥墩越高,对发挥减振支座减振效果越不利,在相同频段,支座垂向刚度为2200 kN/mm和2500 kN/mm时,减振支座的放大效应要大于支座垂向刚度为2800 kN/mm时的放大效应。
基金项目
本文研究得到国家重点研发计划项目“时速400公里高速铁路线路基础设施关键技术(2022YFB2603400)”、国家自然科学基金资助项目“大跨空间枢纽结构柔性导向振震双控体系控制机理与双性态设计研究(52478543)”、天津市交通运输科技项目“地铁既有线减振降噪效能提升关键技术与标准化应用研究(2025-52)”、中国铁路设计集团有限公司科技开发课题“城市轨道交通既有线减振降噪性能提升关键技术与装备(2025A0253810)”的资助。