基于无人机遥感的苏州市未审批建设监测与识别研究
Research on Monitoring and Identification of Unapproved Construction in Suzhou Based on UAV Remote Sensing
DOI: 10.12677/sd.2026.164133, PDF, HTML, XML,   
作者: 张馨瑜:辽宁师范大学地理科学学院,辽宁 大连
关键词: 无人机航测Pix4DMapper正射影像未审批建设用地UAV Aerial Survey Pix4DMapper Orthophoto Unapproved Construction Land
摘要: 随着我国城镇化进程进入高质量发展阶段,城市建设用地资源日趋紧张,各类未审批建设行为频发,严重干扰城市规划的有序实施,并对公共安全构成潜在威胁。针对当前未审批建设治理中普遍存在的“入户难、取证难、发现滞后”等突出问题,本文引入无人机航测技术,构建了基于高分辨率遥感影像的未审批建设动态监测体系,旨在提升城市治理水平,为未审批建设监管的治理提供新技术路径。研究首先系统梳理了国内外未审批建设治理的法律法规体系与技术研究进展;其次,深入阐述了无人机航摄技术的系统构成、影像获取的技术参数与质量控制要求,并重点分析了基于Pix4DMapper的空中三角测量原理、正射影像(DOM)与数字表面模型(DSM)的生成算法。以苏州市高新区为实证研究区,利用多旋翼无人机平台每季度获取一次地面影像数据,通过Pix4DMapper软件生成高精度DOM与DSM,结合ArcGIS空间分析工具对多期影像进行叠加比对与变化检测,识别并提取新增未审批建设图斑,完成数据的统计汇总与动态更新。研究结果表明:(1) 基于无人机遥感的高分辨率影像数据能够快速、精准地提取违法用地变化信息,DSM差值分析方法可有效识别高程变化区域,结合DOM目视解译可精确定位新增未审批建筑位置与范围;(2) 研究区2019~2020年间共识别疑似未审批建筑图斑1352个,经外业核查验证,识别准确率达90.4%,其中企业厂区加建占比最高(42.3%),住宅楼顶加建次之(28.5%);(3) 该技术体系显著缩短了未审批建筑发现周期,较传统人工巡查方式效率提升约70%,有效填补了高层建筑顶部、厂区内部等模糊地带。本研究拓展了遥感技术在城市治理领域的应用场景,丰富了未审批建设治理的方法体系,为推进城市治理提供了技术支撑与实践范式。
Abstract: With China’s urbanization process entering a high-quality development stage, urban construction land resources are becoming increasingly scarce, and various unapproved construction behaviors occur frequently, which seriously interferes with the orderly implementation of urban planning and poses a potential threat to public safety. In view of the outstanding problems in the governance of unapproved construction, such as “difficulty in entering the house, difficulty in obtaining evidence, and lag in discovery”, this paper introduces the aerial survey technology of unmanned aerial vehicles, and constructs a dynamic monitoring system of unapproved construction based on high-resolution remote sensing images, aiming at improving the level of urban governance and providing a new technical path for the governance of unapproved construction supervision. Firstly, the research systematically combs the legal and regulatory system and technical research progress of unapproved construction governance at home and abroad; Secondly, the system structure of UAV aerial photography technology, technical parameters and quality control requirements of image acquisition are expounded in depth, and the principle of aerial triangulation based on Pix4DMapper, the generation algorithm of orthophoto (DOM) and digital surface model (DSM) are emphatically analyzed. Taking Suzhou high-tech zone as an empirical research area, the multi-rotor UAV platform is used to obtain ground image data once every quarter, and high-precision DOM and DSM are generated by Pix4DMapper software. Combined with ArcGIS spatial analysis tools, multi-phase images are superimposed and compared, and changes are detected, so as to identify and extract new unapproved construction spots, and complete statistical summary and dynamic update of data. The research results show that: (1) The high-resolution image data based on UAV remote sensing can quickly and accurately extract the change information of illegal land use, DSM difference analysis method can effectively identify the area of elevation change, and combined with DOM visual interpretation, it can accurately locate the location and scope of new unapproved buildings; (2) During 2019~2020, a total of 1352 suspected unapproved building spots were identified in the study area, and the identification accuracy rate reached 90.4% after field verification, among which the addition of enterprise factory buildings accounted for the highest proportion (42.3%), followed by the addition of residential buildings (28.5%); (3) The technical system significantly shortens the discovery period of unapproved buildings, and improves the efficiency by about 70% compared with the traditional manual inspection method, effectively filling the vague areas such as the top of high-rise buildings and the inside of the factory. This study expands the application scenarios of remote sensing technology in the field of urban governance, enriches the method system of unapproved construction governance, and provides technical support and practical paradigm for promoting urban governance.
文章引用:张馨瑜. 基于无人机遥感的苏州市未审批建设监测与识别研究[J]. 可持续发展, 2026, 16(4): 45-57. https://doi.org/10.12677/sd.2026.164133

1. 引言

近年来,我国城镇化进程已从规模快速扩张阶段转向高质量发展阶段,城市建设用地资源日趋紧张,城市空间立体化开发趋势明显[1]。在此背景下,各类未审批建设行为呈现隐蔽化、复杂化、高频化的发展态势[2]。未审批建设不仅严重破坏城市规划的完整性、侵占公共资源,还衍生出消防安全隐患、建筑结构安全风险、邻里纠纷等诸多社会问题,已成为制约城市治理现代化的重要瓶颈[3]。据住房和城乡建设部统计,2020年全国共查处未审批建设案件约12.6万起,涉及建筑面积超过3800万平方米,治理形势依然严峻。

当前,我国多数城市在未审批建设监管方面仍主要依赖人工巡查与纸质建档的传统模式。这一模式存在以下几方面局限:(1) 空间覆盖不全:受限于视角与可达性,难以有效监测高层建筑顶部、厂区内部、偏远农村等区域;(2) 时效性不足:巡查周期长,发现滞后,未审批建设往往已完工甚至投入使用后才被发现;(3) 取证困难:缺乏客观、可追溯的影像证据,执法依据不充分;(4) 信息管理分散:数据以纸质档案为主,难以实现跨部门共享与动态更新[3]。上述问题严重制约了未审批建设治理的效率与效果。

随着遥感技术与无人平台系统的快速发展,无人机航测凭借其机动灵活、成本可控、分辨率高、时效性强等技术优势,在城市监测领域展现出广阔的应用前景[4]。无人机可搭载可见光、多光谱、激光雷达等多种传感器,获取厘米级高分辨率影像,对人力难以抵达的区域实施无缝巡查,有效延伸城市管理的空间维度[5]。已有研究表明,基于多期影像的变化检测技术,可实现对新增建设用地、未审批建设行为的快速识别与动态监管[6]。然而,现有研究多聚焦于技术方法本身,缺乏将无人机遥感技术与城市治理实践深度融合的系统性研究,尤其在未审批建设动态监测体系构建、变化检测算法优化、精度验证等方面仍有待深入。

基于此,本文以苏州市高新区为研究区,构建了一套完整的无人机遥感未审批建设动态监测体系,系统探索了从数据采集、影像处理、变化检测到成果应用的完整技术路径。研究重点解决以下科学问题:(1) 如何构建适用于城市未审批建设监测的无人机影像采集方案与质量控制标准;(2) 如何基于多期DSM差值分析与DOM解译,实现新增未审批建筑的精准识别与定位;(3) 该技术体系的识别精度与效率如何对城市治理实践有何指导意义研究成果可为我国城市未审批建设治理提供技术支撑与实践参考。

2. 研究区概况与数据源

2.1. 研究区概况

研究区苏州市高新区位于江苏省苏州市西部,地理坐标为东经120˚21'~120˚37',北纬31˚16'~31˚27',东依京杭大运河,南接吴中区,西临太湖,北靠相城区,总面积约258 km2。区内地形起伏多样,包含狮子山(海拔114.5 m)、阳山(海拔338.2 m)、何山等多处山体,整体地势西高东低。属亚热带湿润季风气候,年均气温15.8℃,年均降水量约110 mm,雨量充沛,四季分明。主要土壤类型为黄棕壤和水稻土,植被以亚热带常绿阔叶林为主。高新区是苏州市重要的经济增长极和高新技术产业集聚区,下辖狮山、横塘、枫桥3个街道,通安、东渚2个镇,以及苏州科技城、浒墅关经济技术开发区等功能区。截至2020年末,常住人口约83.5万人,地区生产总值超过1300亿元。区内既有高度城市化的建成区,也有城乡结合部和农村区域,建设活动频繁,未审批建设监管需求复杂多元(图1)。

2.2. 研究目的与内容

通过无人机航摄获取高分辨率正射影像,并结合Pix4DMapper与ArcGIS软件对影像数据进行处理,可实现对苏州市未审批建设图斑的识别、采集与数据库入库,从而高效完成城市未审批建设调查与监管工作。与传统地面巡查方式相比,该方法能够快速获取高精度影像数据,对违章顶棚、楼顶加建等人工难以到达或不易发现的区域进行有效监测,实现对城市空间的全方位、立体化和连续化巡查,在提高执法效率的同时显著提升监测精度与管理水平。本文的主要研究内容包括:

注:该图基于自然资源部标准底图服务网站下载的审图号为GS(2024)0650号的标准地图制作,底图无修改。

Figure 1. Research area

1. 研究区

(1) 从理论基础与技术原理出发,对无人机航摄技术进行系统研究,重点分析其在城市未审批建设监测中的应用条件,并对前期准备工作、数据采集流程以及影像数据质量与精度控制要求等方面进行了详细阐述。

(2) 对城市未审批建设查处过程中所涉及的Pix4DMapper与ArcGIS软件进行系统介绍,分析其基本概念、技术特点及核心功能,并结合实际应用,阐述两者在影像处理、空间信息提取及数据整理入库过程中的技术优势,进一步说明其在城市未审批建设识别与治理中的重要作用。

(3) 结合实际案例,对无人机航摄数据处理流程进行详细说明,重点分析影像制作过程中可能出现的问题及其解决方法。在完成未审批建设数据整理与入库后,对本次无人机技术在城市未审批建设调查中的应用效果进行总结,归纳实践经验,分析存在的不足,并为今后城市未审批建设监测与治理工作的开展提供参考与借鉴。

2.3. 数据采集方法

本研究采用大疆经纬M300RTK多旋翼无人机平台,搭载禅思P1全画幅相机,于2019年3月至2021年12月期间,每季度采集一次影像数据,共获取12期影像。影像采集技术参数见表1。除无人机影像外,本研究还收集了以下辅助数据:(1) 研究区1:1000比例尺数字线划图(DLG),用于精度检验;(2) 各期影像采集时段的规划审批数据,包括建设工程规划许可证、施工许可证等,用于剔除合法建设项目;(3) 竣工测量数据,用于比对已建建筑的合规性;(4) 外业核查照片与记录,用于精度验证。

3. 研究方法

3.1. 技术路线

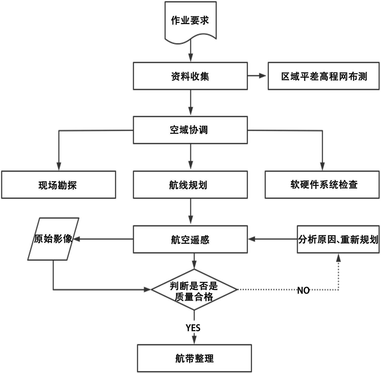
本研究构建的无人机遥感未审批建设动态监测体系包括五个核心环节:数据采集、影像预处理、产品生成、变化检测、成果应用,技术流程如图2所示。

Table 1. Technical parameters of image acquisition

1. 影像采集技术参数

参数类别

技术指标

参数值

飞行平台

机型

大疆经纬M300 RTK

飞行高度

150~200 m

飞行速度

8~10 m/s

传感器

相机型号

禅思P1 (全画幅)

有效像素

4500万

镜头焦距

35 mm (定焦)

影像参数

地面分辨率

优于0.1 m

航向重叠度

≥80%

旁向重叠度

≥60%

影像格式

JPEG + RAW

控制测量

像控点布设

每平方千米不少于5个

像控点测量

GPS-RTK,平面精度 ≤ 2 cm

像控点标志

地面喷涂十字标志

Figure 2. Technology roadmap

2. 技术路线

3.2. 影像预处理与空中三角测量

解析空中三角测量是指用计算的方法,根据少量地面控制点,按一定的数学模型,平差解算出待定点(或加密点)的平面位置和高程及每张像片外方位元素的测量方法,也称解析空三加密或电算加密[7]。因为它不触及被测量目标即可测定其位置和几何形状,同时可以快速地在大范围内同时进行点位测定,在区域内部精度均匀,不受区域大小限制,有效的节省了野外测量工作量,提高了效率。

光束法区域网空中三角测量是以一副影像所组成的一束光线作为平差单元,以中心投影的共线方程作为平差的基础方程。通过各个光束在空间的旋转和平移,使模型之间公共点的光线实现最佳的交汇,并使整个区域最佳的纳入到已知的控制点坐标系统中。

基本理论公式是:

x=f a 1 ( X X S )+ b 1 ( Y Y S )+ c 1 ( Z Z S ) a 3 ( X X S )+ b 3 ( Y Y S )+ c 3 ( Z Z S ) y=f a 2 ( X X S )+ b 2 ( Y Y S )+ c 2 ( Z Z S ) a 3 ( X X S )+ b 3 ( Y Y S )+ c 3 ( Z Z S ) (1)

误差方程式的建立:观测值个数 − 未知数个数 = 多余观测数:

V=At+Bxl (2)

法方程式的建立:

[ A T PA A T PB B T PA B T PB ][ t x ]=[ A T Pl B T Pl ] (3)

法方程求解:

[ N 11 N 12 N 21 N 22 ][ t x ]=[ M 1 M 2 ] (4)

消去待定点的坐标改正数x,得改化法方程式:

( N 11 N 12 N 22 1 N 21 )t= M 1 N 12 N 22 1 M 2 (5)

像片外方位元素和地面点坐标近似值的确定:

x=f a 1 ( X X S )+ b 1 ( Y Y S )+ c 1 ( Z Z S ) a 3 ( X X S )+ b 3 ( Y Y S )+ c 3 ( Z Z S ) y=f a 2 ( X X S )+ b 2 ( Y Y S )+ c 2 ( Z Z S ) a 3 ( X X S )+ b 3 ( Y Y S )+ c 3 ( Z Z S ) (6)

3.3. 控制点布设与刺点

在研究区范围内均匀布设地面控制点(GCP),布设密度为每平方公里不少于5个,重点区域加密至8~10个。控制点选择在道路交叉口、硬质地面等特征明显、易于识别的位置,采用地面喷涂“L”形标志(边长0.5 m)。控制点坐标采用GPS-RTK测量,平面精度优于2 cm,高程精度优于3 cm。

在Pix4DMapper中进行控制点刺点时,每个控制点至少在5张影像上进行刺点,且刺点位置尽量靠近影像中心区域。刺点完成后重新运行空三解算,检查控制点残差,确保平面残差 ≤ 0.1 m,高程残差 ≤ 0.15 m。

3.4. 数字产品生成

(1) 密集点云生成

基于空三解算结果,采用多视立体匹配算法生成密集点云。算法原理基于金字塔分层匹配策略,由粗到精逐层优化,最终生成高密度三维点云。点云密度设置参数:点云采样间隔为影像地面分辨率的2倍(即0.2 m),最小匹配相关系数阈值设为0.7。点云输出格式为LAS,包含三维坐标及RGB颜色信息。

(2) 数字表面模型生成

基于密集点云,采用反距离权重插值法生成数字表面模型(DSM)。插值参数:搜索半径为5 m,最小点数为10,幂指数为2。DSM格网间距设为0.5 m,可清晰反映地表建筑物、植被、地形等的三维形态。对生成的DSM进行滤波处理,采用中值滤波(窗口大小3 × 3)消除孤立噪声点。

(3) 正射影像生成

正射影像(DOM)生成过程包括:基于DSM进行数字微分纠正,消除地形起伏引起的投影差;对纠正后的影像进行匀色处理,消除不同影像间的色彩差异;最后进行影像镶嵌与裁剪,生成覆盖全域的无缝正射影像。DOM地面分辨率统一为0.1 m,输出格式为GeoTIFF,包含空间参考信息。

3.5. 变化检测方法

(1) 噪声滤波与斑块提取

对差值结果进行噪声滤波:① 采用中值滤波(窗口3 × 3)消除椒盐噪声;② 基于八邻域连通性分析,提取连通斑块,剔除面积小于20 m2的微小斑块(对应约2 × 2个建筑格网);③ 对斑块边界进行平滑处理,采用形态学闭运算(结构元素3 × 3)填充内部空洞。

(2) 合法建设剔除

将变化斑块与规划审批数据、竣工测量数据进行空间叠加分析。若变化区域在规划审批范围内且建设内容与审批一致,则判定为合法建设,予以剔除。具体流程:① 建立合法建设项目空间数据库,包含项目范围、审批时间、建设内容等信息;② 采用空间连接工具,计算变化斑块与合法建设项目的重叠面积比例;③ 若重叠比例 ≥ 80%,则判定该斑块为合法项目,从疑似未审批建筑图斑中剔除。

(3) 目视解译与最终判定

对剔除合法项目后的剩余斑块,叠加DOM影像进行目视解译,综合判断是否为未审批建设。判读依据包括:① 屋顶材质与周边建筑不一致(如彩钢板搭建);② 建筑形态与规划总图不符(如超出审批范围、加建楼层);③ 临时性建筑特征明显;④ 位于楼顶、消防通道等敏感区域。每幅影像由两名判读人员独立判读,判读结果不一致时通过会商确定。

(4) 精度验证方法

采用分层随机抽样方法,按未审批建筑类型(企业厂区、住宅楼顶、商业区、其他)进行分层,每层随机抽取10%的疑似图斑进行外业核查。外业核查内容包括:① 实地测量建筑尺寸、层数;② 比对规划审批文件;③ 拍摄现场照片;④ 记录未审批建筑性质(新建、加建、改建)及建设状态(在建、完工)。

4. 结果

4.1. 数字产品精度评价

经处理后的DOM与DSM产品精度评价结果如表2所示。DOM平面精度采用检查点法,随机选取50个道路交叉口作为检查点,测量其影像坐标与RTK实测坐标的差值。结果表明,DOM平面中误差为0.086 m,满足1:500比例尺成图精度要求(规范要求 ≤ 0.3 m)。DSM高程精度采用同样方法,高程中误差为0.124 m。

Table 2. Statistical table of digital product accuracy

2. 数字产品精度统计表

产品类型

精度指数

检查点数

中误差(m)

最大误差(m)

规范要求(m)

DOM

平面位置

50

0.086

0.152

≤0.3

DSM

高程

50

0.124

0.213

≤0.5

4.2. 变化检测结果分析

对相近时间间隔的两个DSM进行差值分析及去噪、压缩等处理,获得两个时相的DSM变化图,通过变化图快速找出变化区域。参照历史图斑信息对照正射影像图、数字地表高程模型进行识别。包括:新增未审批建设的管控,存量的比对和拆除的核查(图3)。

Figure 3. Daily update and verification process of unapproved construction

3. 未审批建筑日常更新及核查流程

对2019年9月至2020年9月的两期DSM数据进行差值分析,共提取高程变化图斑2847个,总面积约1.26 km2。经合法建设剔除后,确定疑似未审批建筑图斑1352个,总面积约0.43 km2。变化检测各阶段统计结果见表3图4展示了某工业园区两期影像与DSM差值结果。从DOM对比可见,园区西北角新增一处钢结构厂房;DSM差值图中该区域呈现明显的红色(高程增加),与实际情况吻合。图5即居民区未审批建筑彩钢房,屋顶识别清晰可见。

Table 3. Statistical table of each stage of change detection

3. 变化检测各阶段统计表

处理阶段

图板块数量(个)

面积(km2)

占比(%)

DSM插值变化图斑

2847

1.26

100

滤波后图斑

2351

1.08

85.7

剔除合法项目后

1352

0.43

34.1

注:图(左)经Pix4DMapper生成并在ArcGIS中处理后的结果图,图(右)为无人机影像均无修改。

Figure 4. DOM comparison and DSM difference analysis results of two periods in an industrial park (left DSM difference change diagram, right difference diagram results)

4. 某工业园区两期DOM对比与DSM差值分析结果(左DSM差值变化图,右差异图斑成果)

注:该图为无人机影像无修改。

Figure 5. Identification of unapproved construction in residential areas

5. 居民区未审批建筑识别

4.3. 未审批建筑类型分布特征

对识别出的1352个疑似未审批建筑图斑进行分类统计,结果见表4。从图斑数量看,企业厂区加建占比最高(42.3%),其次为住宅楼顶加建(28.5%),商业区未审批建筑占15.2%,其他类型占14.0%。从面积分布看,企业厂区加建平均图斑面积最大(约423 m2),多为生产车间、仓库扩建;住宅楼顶加建平均面积较小(约156 m2),多为阳光房、隔热层搭建。

Table 4. Statistical table of suspected unapproved construction types

4. 疑似未审批建筑类型统计表

未审批建筑类型

图斑数量

占比(%)

总面积(m2)

平均面积(m2)

企业厂区

572

42.3

241,956

423

住宅楼顶

385

28.5

60,060

156

商业区未审批建筑

206

15.2

37,080

180

其他

189

14

34,020

180

合计

1352

100

373,116

276

4.4. 空间分布特征

在正射影像的基础上,叠加相关规划总平面图、竣工测量图等,进行分析比对,识别未审批建设信息。具体实施时,将高新区划分为多个识别范围,每个识别范围具有一个唯一地籍号,以识别范围为作业单位依次进行未审批建筑识别。从空间分布来看(图6),疑似未审批建筑图斑主要集中在以下几个区域:(1) 城乡结合部:占比约38%,该区域监管相对薄弱,建设活动频繁;(2) 工业园区内部:占比约32%,多为企业利用厂区空间进行扩建;(3) 老旧小区:占比约18%,以楼顶加建、一楼扩建为主;(4) 农村区域:占比约12%,以宅基地扩建、临时搭建为主。

注:该图为经Pix4DMapper生成并在ArcGIS中处理后的结果图。

Figure 6. Spatial distribution map of suspected unapproved construction spots in the study area

6. 研究区疑似未审批建筑图斑空间分布图

4.5. 精度验证结果

外业核查结果显示,随机抽样的135个图斑中,实地确认为未审批建设的122个,识别准确率达90.4%。误判的13个图斑主要包括:(1) 临时堆场(5个):堆放建筑材料、货物等,未形成永久建筑;(2) 施工临时设施(4个):活动板房、临时工棚等,已取得临时规划许可;(3) 合法加建(3个):经审批的电梯加装、设备平台等;(4) 自然变化(1个):植被生长引起的高程变化。按类型统计的识别准确率见表5

Table 5. Statistical table of identification accuracy of various types of unapproved construction

5. 各类型未审批建筑识别准确率统计表

未审批建筑类型

核查数量

正确识别

准确率(%)

企业厂区加建

57

53

93

住宅楼顶加建

39

36

92.3

商业区未审批建筑

21

19

90.5

其他

18

14

77.8

合计

135

122

90.4

5. 讨论与结论

5.1. 结论

本研究以苏州市高新区为例,构建了基于无人机遥感技术的未审批建设动态监测体系,系统探索了从数据采集、影像处理、变化检测到成果应用的全流程技术路径。主要结论如下:

(1) 构建了适用于城市未审批建设监测的无人机影像采集方案,明确了飞行高度(150~200 m)、重叠度(航向 ≥ 80%、旁向 ≥ 60%)、地面分辨率(优于0.1 m)等技术参数,为同类研究提供了技术参考。

(2) 基于Pix4DMapper平台实现了高精度DOM与DSM的批量生产,产品精度满足1:500比例尺成图要求(DOM平面中误差0.086 m,DSM高程中误差0.124 m)。

(3) DSM差值分析结合DOM目视解译的变化检测方法,可有效识别新增未审批建设。研究区2019~2020年间共识别疑似未审批建筑图斑1352个,总面积约0.43 km2,经外业核查验证,识别准确率达90.4%。

(4) 研究区未审批建筑类型以企业厂区加建(42.3%)和住宅楼顶加建(28.5%)为主,空间分布集中于城乡结合部、工业园区内部和老旧小区。

本研究拓展了遥感技术在城市治理领域的应用场景,为推进城市治理提供了技术支撑与实践范式。后续研究将进一步优化变化检测算法,提升自动化程度,探索多源遥感数据(如SAR、LiDAR)的融合应用。

5.2. 讨论

5.2.1. 无人机遥感监测方法的有效性及未审批建设形成机制

近年来,高分辨率遥感技术在城市建设活动监测中的应用不断拓展,其中无人机遥感因空间分辨率高、获取灵活、更新周期短,逐渐成为识别城市未审批建设的重要技术手段[8]。本研究构建的无人机遥感未审批建设动态监测方法,在数据精度与监测时效之间实现了较好的平衡。研究所获取影像分辨率优于0.1 m,并生成格网间距为0.5 m的数字表面模型(DSM),能够有效识别0.5 m以上的建筑高度变化,为小尺度建筑结构变化检测提供了可靠的数据基础。同时,通过多期影像的周期性获取,可显著缩短未审批建设的发现周期,提高城市建设变化信息获取的及时性。

与已有研究相比,本研究在方法体系和应用层面具有一定拓展。既有研究多利用高分辨率卫星影像或单一遥感指标开展城市变化检测,但在建筑结构变化识别方面存在一定局限。近年来,一些研究开始引入深度学习模型开展建筑变化识别,在大尺度区域监测中取得较好效果,但仍受到影像分辨率、遮挡以及建筑材质差异等因素影响[9]。本研究通过DSM差值分析与DOM影像解译相结合,在二维影像信息基础上引入建筑高度变化信息,从而提高了新增建筑识别的可靠性。经外业核查验证,本研究未审批建设识别准确率达到90.4%,在保证识别精度的同时保持了较好的操作可行性。与依赖自动化算法或单一数据源的研究相比,该方法在复杂城市建成区环境中表现出更稳定的识别效果。

进一步结合未审批建设类型及空间分布特征可以发现,其形成与城市产业发展、居住空间需求及城市扩展过程密切相关[10]。结合2018~2019年苏州市城市发展背景,这一机制呈现出较为清晰的空间逻辑。在产业发展方面,2018年苏州市高新技术产业投资占比达到40.5%,电子信息、装备制造及生物医药等产业持续集聚,在土地资源约束条件下,部分企业通过厂区加建或屋顶扩建等方式增加生产空间,由此形成以工业园区和产业集聚区为主的厂区类未审批建设。在居住空间方面,2018年居民人均可支配收入增长8.4%,但住房价格持续上涨,一些早期建成的居住区出现通过屋顶加建或附属结构扩建来增加居住空间的现象。例如苏州工业园区日兴花园等老旧社区存在一定规模的私搭乱建,仅该小区违章搭建面积达到4400 m2,住宅类未审批建设在早期建成区呈现出集中分布特征。在城乡空间结构方面,2018~2019年苏州市持续推进土地利用规划调整,姑苏区部分城中村在规划过渡阶段因产权关系复杂、管理主体多元等因素,成为未审批建设的高发区域。与仅关注技术验证的研究相比,本研究将遥感监测结果与城市产业发展、居住压力以及城乡空间结构变化等背景因素相结合,对不同功能区未审批建设的空间成因进行了综合解释,从而拓展了无人机遥感在城市建设活动研究中的应用视角。

5.2.2. 技术适用边界与潜在挑战

尽管无人机遥感在未审批建设监测中表现出较高的识别精度和较好的数据获取效率,但其应用效果在不同城市环境中仍可能受到地形条件、建筑形态以及气候因素的影响,因此存在一定的适用边界。地形条件对无人机影像获取与三维模型重建具有一定影响。本研究区位于长江三角洲平原地区,地形相对平坦,有利于稳定获取高质量影像数据。然而在山地或丘陵城市中,地形起伏可能导致影像视角变化较大,从而影响DSM重建精度,并可能增加建筑高度变化识别的不确定性[11]。此外,山体遮挡也可能造成部分区域影像缺失,降低变化检测的完整性。其次,城市建筑密度对变化识别效果具有重要影响。在建筑密集的中心城区,高层建筑之间容易产生阴影和遮挡效应,屋顶结构复杂,也可能增加影像解译难度,从而影响DSM差值分析的准确性。相较而言,建筑密度较低的工业园区或郊区区域通常具有更清晰的建筑结构特征,更有利于识别新增建筑变化。

气候条件和植被覆盖状况也会对监测效果产生影响。在植被覆盖较高的区域,植被生长或季节性变化可能导致DSM高程信息发生变化,从而对建筑变化识别产生干扰[12]。此外,多云或降雨天气会影响无人机影像获取质量,限制数据获取频率。在气候条件复杂或云量较多的地区,仅依赖光学遥感数据进行监测可能存在一定局限[13]

此外,在实际应用过程中,变化检测结果的最终判定仍需要一定程度的人工解译,以区分合法建设活动与未审批建设,这在一定程度上限制了监测效率。未来研究可结合深度学习方法开展建筑变化自动识别研究,并通过融合多源遥感数据提高复杂城市环境中的建筑变化识别能力,从而进一步提升未审批建设监测的自动化程度与适用范围。

总体而言,本研究提出的无人机遥感未审批建设监测方法在建筑高度变化识别与多期影像变化分析方面具有较好的应用潜力,同时也需要在不同城市环境条件下进一步验证其适用性。

参考文献

[1] 周一星, 曹广忠. 改革开放20年来的中国城市化进程[J]. 城市规划, 2019, 23(12): 8-13.
[2] 张京祥, 胡嘉佩. 中国城市未审批建设治理的困境与出路——基于制度分析的视角[J]. 城市规划学刊, 2020, 23(4): 45-52.
[3] 王兴平, 顾朝林. 中国城市新建违法建筑的成因与治理对策研究[J]. 地理科学, 2018, 38(5): 678-685.
[4] Colomina, I. and Molina, P. (2014) Unmanned Aerial Systems for Photogrammetry and Remote Sensing: A Review. ISPRS Journal of Photogrammetry and Remote Sensing, 92, 79-97. [Google Scholar] [CrossRef
[5] Nex, F. and Remondino, F. (2013) UAV for 3D Mapping Applications: A Review. Applied Geomatics, 6, 1-15. [Google Scholar] [CrossRef
[6] 李德仁, 李明. 无人机遥感系统的研究进展与应用前景[J]. 武汉大学学报(信息科学版), 2014, 39(5): 505-513.
[7] 龚健雅, 季顺平. 摄影测量与深度学习[J]. 测绘学报, 2018, 47(6): 693-704.
[8] 刘耀林, 刘艳芳, 张彤. 城市未审批建设遥感动态监测关键技术研究[J]. 武汉大学学报(信息科学版), 2019, 44(1): 1-8.
[9] 杜培军, 夏俊士, 薛朝辉. 高光谱遥感影像分类研究进展[J]. 遥感学报, 2016, 20(5): 1102-1116.
[10] 宫鹏, 黎夏, 徐冰. 城市扩张遥感监测与模拟研究进展[J]. 科学通报, 2019, 64(4): 380-392.
[11] 柴家兴, 张永生, 杨振, 等. 基于无人机影像DSM与DOM的多层次建筑物变化检测[J]. 自然资源遥感, 2024, 36(2): 80-88.
[12] 胡红, 于磊. 土石山区生产建设项目水土保持遥感监测与应用[J]. 中国防汛抗旱, 2022, 32(z1): 43-46.
[13] 施明新, 张鹏, 白春昱. 无人机技术在生产建设项目水土保持监测中的精度研究[J]. 节水灌溉, 2022(8): 68-72.