基于滑模运动控制算法的变量泵优化控制
Optimal Control of Variable Displacement Pump Based on Sliding Mode Motion Control Algorithm
摘要: 由于变量泵存在非线性、未知扰动等问题,导致变量泵存在精确控制问题。针对这一问题,首先,建立了变量泵的非线性数学模型。其次,提出了一种基于滑模控制的速度跟踪控制方案,该方案能很好地克服液压伺服系统存在的非线性、未知干扰等问题。仿真结果表明,相比于传统的PID控制,所提的控制方法具有更优异的控制性能。
Abstract: Due to the nonlinear and unknown disturbance of variable displacement pump, there is an accurate control problem of variable displacement pump. To solve this problem, firstly, the nonlinear mathematical model of variable displacement pump is established. Secondly, a speed tracking control scheme based on sliding mode control is proposed, which can overcome the problems of nonlinearity and unknown interference in hydraulic servo system. The simulation results show that the proposed control method has better control performance than the traditional PID control.
文章引用:郑益平, 林银宁. 基于滑模运动控制算法的变量泵优化控制[J]. 建模与仿真, 2024, 13(4): 4067-4074. https://doi.org/10.12677/mos.2024.134369

1. 背景介绍及问题提出

液压系统由于其输出功率大,故广泛应用于工业领域中,尤其在一些体积受到限制的移动机械中。由于其重量轻、便携性强、运动惯性小、高速高效,并且能够实现无级调速以及便于实现直线与旋转运动等优势,因此在国家经济建设和民生领域的各个行业中,凡是涉及到机械设备的场合,都能见到液压元件及液压系统的应用。其中,变量泵作为液压系统中的重要装置,其工作原理主要依靠柱塞在缸体内上下往复运动,通过压缩和增大密封工作容腔的容积来实现吸油、压油等工作。变量泵以其高效、高速、额定压力高和变量调节方便等优点,在各个领域都得到了广泛的应用,但是由于其内部结构复杂,非线性化程度高,因此其动态响应特性差,控制精度低[1] [2] [3] [4] [5]

变量泵是液压系统的核心,研究提高变量泵排量控制准确性是当下研究的趋势[6] [7] [8]。太原理工大学的卫立新等人提出用基于RBF网络自适应滑模控制变量泵的排量,获得了不错的效果[9]。新疆工程学院的刘克毅等人使用基于遗传算法的前馈PID控制策略,提高了变量泵的响应时间[10]。大连理工大学的孙承志提出基于RBF最小参数学习法的正流量变量泵滑模自适应控制,通过仿真验证其方法的有效性[11]。针对如何提高变量泵控制精度的问题,本文以变量泵为研究对象,进行以下三个部分的工作。首先,对变量泵进行数学公式的推导和数学模型的建立。然后,介绍滑模运动控制,并将滑模运动控制应用于变量泵数学模型。最后,对比滑模运动控制与PID运动控制,进行试验结果分析并得到结论[12] [13]

2. 变量泵公式推导及数学模型的建立

2.1. 变量泵公式推导

本文引用参考文献[2]中的变量泵模型,如图1为变量泵排量调节系统原理图。控制阀为单级伺服阀或高速比例阀,控制流进和流出行程缸的油液量,同时该行程缸与斜盘以机械方式相连。当斜盘偏离中心位置(斜盘倾角理论值为0),柱塞的行程增加,泵的排量也相应增加。因此,斜盘倾角在行程缸的调节下可正可负。在一些设计中,当斜盘偏离中心位置时,对中弹簧产生居中力作用在行程缸活塞上。当供油压力不足以克服对中弹簧力和斜盘控制惯量 M x 时,斜盘回到中心位置。

根据薄壁孔口公式,流入和流出控制阀的流量为:

Q= C v A 2| Δp |/ρ sgn( Δp ) (2.1)

上式中, C v ——孔口流量系数,A——截面通流面积, Δp ——表示阀口前后压力差, ρ ——流体密度。

正常情况下,供油压力 p s 总是高于 p p,A p p,B ,忽略回油压力 p r 。当控制阀阀芯处于不同位置时,流经控制阀的流量分别为:

Q p,A = y v C v ( p s p p,A ) ,y0 Q p,A = y v C v p p,A ,y<0 Q p,B = y v C v p p,B ,y0 Q p,B = y v C v ( p s p p,B ) ,y<0 (2.2)

上式中, C v ——常数项, y v ——标准化的阀芯位移。

Figure 1. Schematicdiagram of variable pump swash plate position adjustment system

图1. 变量泵斜盘位置调节系统原理图

假设 p s = p p,A = p p,B ,可得:

Q p = C v y v 1 2 ( p s sgn( y v )Δ p p ) (2.3)

行程缸两腔的压力动态特性为:

p ˙ p,A = β e V p,A ( A p x ˙ + Q p,A C p,m ( p p,A p p,B )+ q 1 ( t ) ) p ˙ p,B = β e V p,B ( A p x ˙ Q p,A + C p,m ( p p,A p p,B )+ q 2 ( t ) ) (2.4)

V p,A = V dead + A p ( x H x ) V p,B = V dead + A p ( x H +x ) (2.5)

上式中, β e ——油液的等效弹性模量, C p,m ——行程缸的内泄漏系数, p p,A p p,B ——行程缸两腔容积, V dead ——行程缸死区体积, A p ——行程缸活塞面积, x H ——相对于x的位移。

V p,A = V p,B = V p Q p,A = Q p,B = Q p Δ p ˙ = p ˙ p,A p ˙ p,B q( t )= q 1 ( t ) q 2 ( t ) 。整理可得:

Δ p ˙ = β e V ( 2 Q p 2 A p x ˙ 2 C p,m Δp+q( t ) ) (2.6)

行程缸伸出端与斜盘相连,在对中弹簧与两腔油液压力的作用下,调节斜盘倾角。斜盘控制动量 M x ,作为一个干扰量作用于变量泵调节系统上。行程缸与斜盘之间的运动关系和动力学关系如下所示。

x p = r p tanβ x ˙ p = r p β ˙ sec 2 β I p β ¨ =( A p ( p p,A p p,B )2 k x r p tanβ2 f v,p r p β ˙ sec 2 β ) r p + M x +f( t ) (2.7)

上式中, x p ——行程缸的位移, β ——斜盘转速, r p ——轴方向上行程缸与斜盘几何中心的距离, I p ——斜盘惯量, f v,p ——表示斜盘轴承和行程缸的摩擦因素。

假设 sinβ=β,tanβ=β,secβ=1,d( t )= M x +f( t ) 。整理可得:

I p β ¨ =( A p Δp2 k x r p β2 f v r p β ˙ ) r p +d( t ) (2.8)

为了建立数学模型,选择状态变量 [ x 1 , x 2 , x 3 ] T = [ β, β ˙ , A p r p I p Δp ] T

定义:

θ 1 = k x I p , θ 2 = f v,p I p , θ 3 = β e C v I p V p ,dt= M x +f I p , θ 4 = β e I p V p , θ 5 = β e C p,m V p , f 1 =2 r p 2 x 1 , f 2 =2 r p 2 x 2 , f 3 =2 r p A p 1 2 ( P s sgn( u ) I p r p A p x 3 ) , f 4 =2 r p A p 2 x 2 , f 5 =2 x 3

化简可得:

[ x ˙ 1 x ˙ 2 x ˙ 3 ]=[ x 2 x 3 θ 1 f 1 θ 2 f 2 +d( t ) θ 3 f 3 u θ 4 f 4 θ 5 f 5 +q( t ) ] (2.9)

2.2. 变量数学模型的建立

本文采用Simulink建立变量泵的数学模型,如图2为变量泵数学模型搭建。

Figure 2. Building a mathematical model for a variable pump

图2. 变量泵数学模型搭建

3. 滑模运动控制

3.1. 滑模运动控制介绍

变结构控制本质上是一类特殊的非线性控制,其非线性表现为控制的不连续性;这种控制策略与其他控制的不同之处在于系统的“结构”并不固定,而是可以在动态过程中,根据系统当前的状态(如偏差及其各阶导数等),有目的地不断变化,迫使系统按照预定“滑动模态”的状态轨迹运动,所以又常称变结构控制为滑动模态控制,即滑模变结构控制。由于滑动模态可以进行设计且与对象参数及扰动无关,这就使得变结构控制具有快速响应、对参数变化及扰动不灵敏、无须系统在线辨识,物理实现简单等优点。该方法的缺点在于当状态轨迹到达滑模面后,难于严格地沿着滑面向着平衡点滑动,而是在滑模面两侧来回穿越,从而产生颤动。

3.2. 指数趋近律介绍

滑模运动包括趋近运动和滑模运动两个过程。系统从任意初始状态趋向切换面,直到到达切换面的运动称为趋近运动,即趋近运动为 s0 的过程。根据滑模变结构原理,滑模可达性条件仅保证由状态空间任意位置运动点在有限时间内到达切换面的要求,而对于趋近运动的具体轨迹未作任何限制,采用趋近律的方法可以改善趋近运动的动态品质。理想的滑动模态如图3所示。典型趋近律可以分为等速趋近律、指数趋近律、幂次趋近律、一般趋近律。

Figure 3. Ideal sliding mode

图3. 理想的滑动模态

其中指数趋近律公式为 s ˙ =εsgnsks ε>0 k>0 。指数项 ks 能保证当s较大时,系统状态能以较大的速度趋近于滑动模态。因此,指数趋近律尤其适合解决具有大阶跃的响应控制问题[3]

在指数趋近中,趋近速度从一较大值逐步减小到零,不仅缩短了趋近时间,而且使运动点到达切换面时的速度很小。单纯的指数趋近,运动点逼近切换面是一个渐近的过程,不能保证有限时间内到达,切换面上也就不存在滑动模态了,所以要增加一个等速趋近项 s ˙ =εsgns ,使当s接近于零时,趋近速度是 ε 而不是零,可以保证有限时间到达。

在指数趋近律中,为了保证快速趋近的同时削弱抖振﹐应在增大k的同时减小 ε

3.3. 滑模运动控制的应用

定义滑模函数为:

s= c 1 e+ c 2 e ˙ + e ¨ (3.1)

其中,e为位置跟踪误差, e= x 1 x r x r 为期望位置,那么,

s ˙ = c 1 e ˙ + c 2 e ¨ + e (3.2)

其中, e ˙ = x ˙ 1 x ˙ r e ¨ = x ¨ 1 x ¨ r e = x 1 x r

根据(2.13)可得:

e ¨ = x ˙ 2 x ¨ r = x 3 θ 1 f 1 θ 2 f 2 +d( t ) x ¨ r (3.3)

e = x ¨ 2 x r = x ˙ 3 θ 1 f ˙ 1 θ 2 f ˙ 2 + d ˙ ( t ) x r (3.4)

s ˙ = c 1 e ˙ + c 2 e ¨ + e = c 1 [ x ˙ 1 x ˙ r ]+ c 2 [ x 3 θ 1 f 1 θ 2 f 2 +d( t ) x ¨ r ] +[ x ˙ 3 θ 1 f ˙ 1 θ 2 f ˙ 2 + d ˙ ( t ) x r ] (3.5)

取指数趋近律 s ˙ =εsgnsks ,那么,

εsgnsks= c 1 [ x ˙ 1 x ˙ r ]+ c 2 [ x 3 θ 1 f 1 θ 2 f 2 +d( t ) x ¨ r ] +[ θ 3 f 3 u θ 4 f 4 θ 5 f 5 +q( t ) θ 1 f ˙ 1 θ 2 f ˙ 2 + d ˙ ( t ) x r ] (3.6)

基于指数趋近律的滑模控制器为[4] [5]

u= 1 θ 3 f 3 [ εsgnsks c 1 [ x ˙ 1 x ˙ r ] c 2 [ x 3 θ 1 f 1 θ 2 f 2 +d( t ) x ¨ r ] + θ 4 f 4 + θ 5 f 5 q( t )+ θ 1 f ˙ 1 + θ 2 f ˙ 2 d ˙ ( t )+ x r ] (3.7)

将基于指数趋近律的滑模控制器进行数学模型的建立,如图4为滑模控制器数学模型。

Figure 4. Mathematical model of a sliding mode controller

图4. 滑模控制器数学模型

4. 仿真结果

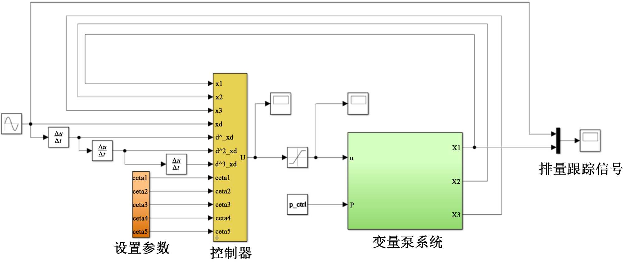
利用Matlab/Simulink对文中所设计的控制方案进行仿真验证。仿真实验分为以下一种工况:以总排量60%的正弦信号作为跟踪信号,外部干扰为第二章排量环控制系统所使用的信号,如图5为滑模控制器联合变量泵数学模型。根据实际情况,选取 y=0.2sint 作为期望位置,假设扰动信号为0。所设计的控制算法仿真实验结果如图6图7

Figure 5. Mathematical model of a sliding mode controller combined with a variable pump

图5. 滑模控制器联合变量泵数学模型

Figure 6. Sliding mode controller velocity tracking curve

图6. 滑模控制器速度跟踪曲线

Figure 7. Sliding mode controller velocity tracking error curve

图7. 滑模控制器速度跟踪误差曲线

图6为滑模控制器速度跟踪曲线图,图7为滑模控制器速度跟踪误差曲线图,滑模控制器的最大跟踪误差为1.8%,PID控制器的最大跟踪误差为4.2%,同时滑模控制器的平均误差与PID控制器相比要更小,可以推断出,滑模控制算法具有更强的鲁棒性,在跟踪精度上,滑模控制算法具有更小的跟踪误差和更快的响应速度。通过分析可知,相比于传统的PID控制,本文设计滑模控制器具有更高的跟踪精度和更好的鲁棒性。

5. 结论

变量泵存在非线性、未知扰动等问题,很大程度上影响了系统的控制性能,在运行过程中变量泵容易出现控制不稳定的现象,为了解决这个问题,本文设计一种滑模控制器。通过滑模控制的特性很好地克服了非线性、未知扰动等问题,仿真结果表明,相比较于传统的PID控制,滑模控制器的最大跟踪误差为1.8%,是PID控制最大跟踪误差的42.86%,所设计的滑模控制具有更高的控制精度和更好的鲁棒性。

参考文献

[1] 刘金琨. 滑模变结构控制MATLAB仿真[M]. 北京: 清华大学出版社, 2012.
[2] 涂晋宇. 泵控差动缸控制策略研究[D]: [硕士学位论文]. 大连: 大连理工大学, 2015.
[3] 吕晓斌. 基于模糊滑模控制的液压驱动单元位置伺服系统[J]. 中国水运(下半月), 2020, 20(2): 112-114.
[4] Yan, H., Xu, L. and Dong, L. (2018) Finite-time Sliding Mode Control of the Valve-Controlled Hydraulic System. 2018 10th International Conference on Modelling, Identification and Control (ICMIC), Guiyang, 2-4 July 2018, 1-5.
https://doi.org/10.1109/icmic.2018.8529951
[5] Edwards, C. and Shtessel, Y. (2015) Adaptive Dual Layer Second-Order Sliding Mode Control and Observation. 2015 American Control Conference (ACC), Chicago, 1-3 July 2015, 5853-5858.
https://doi.org/10.1109/acc.2015.7172257
[6] 岳坤明, 钱炜, 沈伟, 等. 基于ESO的电液位置伺服系统自适应反步滑模控制[J]. 机床与液压, 2023, 51(12): 30-38.
[7] 沈伟, 袁小康, 刘明. 基于事件触发和扩展状态观测器的液压位置跟踪系统控制研究[J]. 机械工程学报, 2022, 58(8): 274-284.
[8] 柳金利. 基于线性化的液压马达伺服系统滑模控制[J]. 软件工程, 2022, 25(4): 54-57+47.
[9] 刘克毅, 李渊, 王飞, 等. 基于遗传算法前馈PID控制的电液伺服泵控系统性能研究[J]. 煤矿机械, 2024, 45(2): 37-41.
[10] 孙承志, 张元良, 康杰, 等. 基于RBF最小参数学习法的正流量变量泵滑模自适应控制[J]. 机床与液压, 2023, 51(20): 157-162.
[11] 卫立新, 周围, 张瑞, 等. 基于RBF网络自适应滑模的非对称泵抗扰控制[J]. 机床与液压, 2023, 51(6): 1-6.
[12] 郑爽, 王峻程, 武俊峰, 等. 连续性电液伺服系统位移轨迹的滑模跟踪控制[J]. 黑龙江科技大学学报, 2024, 34(1): 151-156.
[13] 路时雨, 鄂东辰, 董兴华, 等. 基于改进自适应高阶滑模的液压缸位移跟踪控制[J]. 机床与液压, 2023, 51(23): 144-149.