天然气净化厂污水处理工艺改造研究
Study on the Modification of Treatment Process for the Wastewater from Natural Gas Purification Plant
DOI: 10.12677/wpt.2026.141001, PDF, HTML, XML,    科研立项经费支持
作者: 高 阳, 罗 威, 王 敏:西南油气田川中油气矿,四川 遂宁;刘佳成, 郭 勇*:四川大学化学工程学院,四川 成都
关键词: 天然气净化厂污水处理UASBMBRNatural Gas Purification Plant Wastewater Treatment UASB MBR
摘要: 天然气净化厂排放的污水具有污染物种类多、有机物浓度高、可生化性差、水质水量波动大等特点,传统污水处理工艺已难以满足日益严格的排放标准。针对这一问题,文章以四川某天然气净化厂污水处理站改造项目为工程背景,研究应用了以UASB反应器、微气泡气浮装置、一体化MBR膜生物反应器等为核心的多级协同污水处理工艺,考察了该工艺对净化厂排出污水的COD等指标的去除效果。结果表明,经组合工艺处理后,污水的COD去除率可稳定在96%以上,出水COD浓度稳定在15 mg/L以下,满足排放要求。研究结果对天然气净化厂污水的达标处理具有一定的参考价值。
Abstract: The wastewater discharged from natural gas purification plants is characterized by a wide variety of pollutants, high organic concentration, poor biodegradability, and large fluctuations in water quality and quantity. As a result, traditional wastewater treatment processes are hardly able to meet the increasingly strict discharge standards. In this paper, based on Sewage Treatment Plant Renovation Project, a modified treatment process integrated with a UASB reactor, a microbubble air flotation device, and a packaged MBR membrane was constructed, and the removal effect on COD and other indicators was investigated. The results showed that, with the treatment of this combined process, the COD removal rate was maintained above 96%, and the effluent COD was retained below 15 mg/L, meeting the discharge standards. This research could have certain reference value for the treatment of wastewater from natural gas purification plants.
文章引用:高阳, 罗威, 王敏, 刘佳成, 郭勇. 天然气净化厂污水处理工艺改造研究[J]. 水污染及处理, 2026, 14(1): 1-10. https://doi.org/10.12677/wpt.2026.141001

1. 项目背景

近年来,随着川渝地区天然气开发与装置检修节奏加快,厂内生产、生活及检修污水的水量与水质波动加剧;同时,现有污水站以“厌氧 + SBR”为主的处理系统运行年限较长、设备老化,处理能力与稳定性难以满足持续达标排放的要求。在高浓度、强波动来水与严格排放约束并存的背景下,现状工艺的抗冲击与达标裕度不足已成为制约因素,故需开展污水处理系统的标准化改造与优化,以提升对有机物与氨氮等关键污染物的去除能力,保障长期稳定达标排放并支撑装置安全、清洁生产。

2. 污水处理厂现状

磨溪天然气净化厂污水来源广泛且水质复杂,排放点多、污染物浓度波动大,既含有大量有机污染物也有无机盐类等杂质,部分污染物毒性高且生物降解性慢,未经有效处理不得直接排入环境[1]-[5]。厂内污水主要包括:生产装置正常运行产生的工艺污水和设备场地冲洗水,公用系统产生的循环水排污和锅炉排污水(富含机械杂质、盐类及微量烃类等无机污染物),装置检修时排放的高浓度检修废水以及日常生活污水等[6]。各类污水水质复杂、成分多变,其污染物浓度和组成可能随时间发生显著波动。这些波动可能对污水处理系统造成冲击负荷,进而影响处理设施的稳定运行。因此,污水处理系统的设计需充分考虑污水水质的波动特性,确保系统具备一定的稳定性和适应能力,以有效应对水质变化并维持良好的处理效果。

现有污水处理装置采用“厌氧 + SBR”的生化处理工艺,设计处理能力为5 m3/h。由于建设运行年代较久,设施老化导致处理效率下滑,目前实际日均处理量仅约40~60 m3,远低于设计能力。尽管现有工艺流程在低负荷下勉强可以达标排放,但有效处理能力已严重不足,难以应对厂区含高浓度有机物污水的增长趋势,且间歇式的运行方式无法实现连续稳定处理。

目前污水处理厂主要存在以下问题:① 原有涡轮气浮分离单元效率降低,油类及悬浮物去除效果欠佳;② 厌氧池缺乏进水预热保温设施,冬季水温低时处理效果明显变差;好氧池曝气鼓风机和各提升泵长期运行后性能衰减,供氧和循环能力不足。冬季运行不得不降低进水负荷,将COD控制在约450~650 mg/L、氨氮控制在20~40 mg/L,以勉强维持处理效果;③ SBR池采用间歇批次运行,难以适应连续波动的进水;当遇到装置大检修含大量有机胺类的高COD废水集中排放时,水质水量冲击尤为剧烈,现有系统往往需要在配水池中投加PAC、PAM等絮凝药剂以强化预处理,并延长均衡停留时间来缓冲负荷波动。

近期的运行监测数据显示,配水池混合水COD常处于800~1100 mg/L,氨氮浓度处于100~200 mg/L。经厌氧-SBR处理后虽能将出水COD降至10~30 mg/L、氨氮降至5~15 mg/L,基本达到《污水综合排放标准》一级限值要求,但在高浓度负荷冲击下往往需要降低进水量或将不达标出水回流配水池重新处理方能稳定达标。由此可见,改造前的现有工艺在水质负荷适应性和持续处理能力方面均存在明显不足,难以长期可靠地确保出水达标。

3. 提标改造目标

针对厂区污水排放点多、水质波动大,兼有有机和无机污染物且毒性强、生物难降解等特点以及原有处理系统规模小(设计5 m3/h)且设施老化导致实际日处理量仅40~60 m3,难以连续稳定达标处理高浓度污水等问题,本次提标改造的目标是在提升处理规模的同时,确保改造后出水全面满足国家《污水综合排放标准》(GB 8978-1996)一级排放限值要求。确保水中化学需氧量、生化需氧量、氨氮等主要污染指标均应控制在一级标准(COD ≤ 100 mg/L、BOD5 ≤ 20 mg/L、NH3-N ≤ 15 mg/L等)以内。

4. 技术路线和设计方案

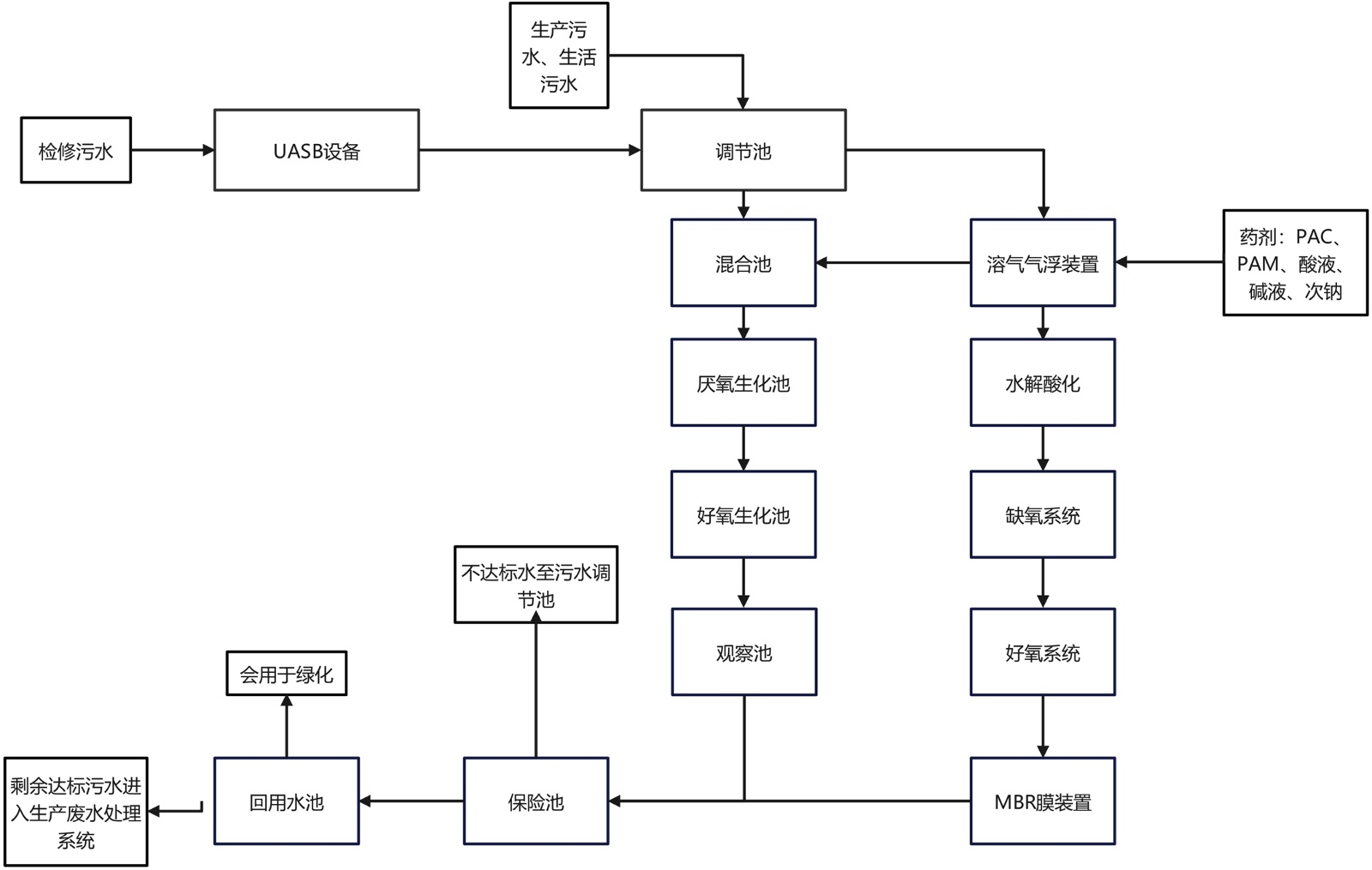
为实现上述目标,改造工程采用“UASB + SBR/MBR并联”的工艺路线。即通过强化前端预处理、优化生化处理结构、提升末端深度处理能力的综合技术方案,实现稳定达标排放。主要设计措施如下:

强化预处理:在现有调节池后新增UASB反应器(上流式厌氧污泥床),对高浓度废水进行厌氧预处理以降低有机物浓度和毒性负荷,同时将原有气浮设施升级为高效微气泡气浮装置并增设蒸汽加热功能,用于去除大部分悬浮杂质和部分难降解有机物,改善后续生化单元的进水水质。

优化生化结构:保留并改造原有SBR池(序批式活性污泥反应池),完善其在线监测与控制,实现间歇运行的连续化处理;同时新建一套一体化MBR膜生物反应器装置,与SBR构成并联运行。MBR装置内集成了水解酸化、厌氧/缺氧、好氧及膜分离等处理单元(必要时配套消毒),可大幅提高有机污染物降解率和氨氮去除效率,并通过膜过滤实现泥水高效分离,显著提升出水水质。

提升末端保障:两路工艺出水汇合后设置观察池进行水质监测与缓冲,只有经监测各项指标达标的出水方可进入保险池后排放,如发现不达标则及时回流至配水池重新处理。此外,MBR膜出水水质优良(悬浮物接近零),为污水处理提供高级澄清/过滤作用,从而强化末端出水的稳定达标抛光效果,确保出水长期稳定达到上述一级排放标准。各单元协同作用,使改造后污水处理系统能够适应水质水量的波动,实现出水稳定达标排放。改造后工业污水处理厂工艺流程见图1

5. 主要处理构筑物及设计参数

5.1. 新增UASB反应器

UASB反应器可分为两个区域,反应区和气、液、固三相分离区[7]。在反应区下部,是由沉淀性能良好的污泥(颗粒污泥或絮状污泥)形成厌氧污泥床。UASB反应器装置见图2

当废水由反应器底部进入反应器后,由于水的向上流动和产生的大量气体上升形成了良好的自然搅拌作用,并使一部分污泥在反应区的污泥床上方形成相对稀薄的污泥悬浮层。悬浮液进入分离区后,气体首先进入集气室被分离,含有悬浮液的废水进入分离区的沉降室,由于气体已被分离,在沉降室扰动很小,污泥在此沉降,由斜面返回反应区。

Figure 1. Process flow of the industrial wastewater treatment plant after renovation

1. 改造后工业污水处理厂工艺流程

Figure 2. UASB reactor apparatus diagram

2. UASB反应器装置图

在UASB厌氧反应器内,厌氧细菌对有机物进行三个步骤的降解:水解、酸化阶段;产氢产乙酸阶段;产甲烷阶段;使污染物得到去除,并产生沼气和厌氧污泥。通过UASB内部的三相分离器作用,实现水、污泥、沼气的分离,污泥回流至UASB底部,沼气收集后进行沼气吸收水封箱,再进入除臭装置处理,处理水至后续处理。

UASB反应器被广泛地应用于各种高、中浓度废水中,如食品加工、酿造、医药化工、畜禽养殖、造纸、印染、垃圾渗滤等诸多行业的废水。UASB反应器具有应用范围广、能耗低、负荷高、剩余污泥量少等优点。

5.2. 生化池改造

① 厌氧池最优温度范围为25℃~30℃。本工程可以利用厂区已有蒸汽管线(压力0.40~0.45 MPa.g,温度约150℃),采用汽水混合设备对已建厌氧池进水进行加热。混合池提升泵出水经汽水混合加热器加热后一路引至新建一体化MBR膜处理装置和原有厌氧池进水管,保证原有生化处理系统的运行效果。

② 拆除原斜管沉淀池内脱落的斜管,进行更换,斜板区安装尺寸为L × B = (6800 × 1550) mm,斜板长L = 1000 mm,安装角度a = 60˚,材质为316L不锈钢。

③ 更换原有好氧池至沉淀池转水泵及配套管线,水泵参数与原设计一致。新增好氧池转水泵(离心泵) 1台,Q = 6 m3/h,H = 20 m。

④ 更换风机房中原有好氧池配套罗茨鼓风机,风机参数与原设计一致,更换后风机出口总管接入原有风机出口管道。新增罗茨鼓风机2台(1用1备),Q = 10 m3/min,风压:49 kPa。原有观察池增设液位计。

5.3. 更换气浮装置

本工程拆除已建气浮装置,就地新增1座微气泡气浮装置(Q = 6 m3/h),经现场实地调研和讨论后,确定了微气泡气浮装置与一体化MBR膜处理装置合并布局、统一规划。微气泡气浮装置见图3

Figure 3. Microbubble flotation device

3. 微气泡气浮装置

微气泡气浮装置是一种用于污水处理的固–液或液–液分离的设备。该装置通过高压回流溶气水(回流比10%~30%)减压产生大量的微气泡,使其与废水中密度接近于水的固体或液体微粒粘附,形成密度小于水的气浮体,在浮力的作用下,上浮至水面,进行固–液或液–液分离。

微气泡气浮装置适用于石油、化工、冶金、食品、造纸、矿山等行业的固液分离。进水首先经过蒸汽加热系统对污水加热,使其温度在20℃~30℃,然后加入混凝剂进入气浮装置,去除大部分悬浮物等污染物。

5.4. 新增一体式MBR设备

新建1套8 m3/h的MBR膜处理装置,用于处理厂区现有污水和本次新增污水[8] [9]。一体化MBR膜处理装置包含水解酸化池、厌氧池、好氧池和MBR膜池。MBR处理装置本身产泥量较少,约1 m3/d,故新增污泥量可完全依托现有污泥池,定期清掏,可适当通过运行管理适当缩短清掏周期。一体化MBR膜处理装置见图4

Figure 4. Integrated MBR membrane treatment device

4. 一体化MBR膜处理装置

其中缺氧池作为前处理单元,为微生物水解酸化、反硝化等提供场所。接触氧化池中设置有填料,将其作为生物膜的载体。待处理的废水经充氧后以一定流速流经填料,与生物膜接触,生物膜与悬浮的活性污泥共同作用,达到净化废水的作用。之后经过MBR膜池,其为MBR系统的核心部分,通过MBR膜的高效分离作用实现生物反应器中污水的深度净化。设置污泥回流泵2台,一用一备;污泥回流至缺氧池,当需要污泥外排时,打开污泥外排阀,关闭回流阀即可。池内设置超声波液位计,控制膜抽吸泵启停。而MBR膜清洗池作为离线清洗池使用,同时作为反洗储水池。设置液位计,控制反洗进出水阀的开启关闭。

5.5. 污水除臭系统改造

原有污水除臭系统运行年限较长,设备老化严重,除臭效果逐渐下降,难以满足当前厂区污水站的运行需求。为保证厂区环境卫生与周边空气质量,本次改造对除臭系统进行了整体更换与升级。除臭装置见图5

改造后的污水除臭系统采用引风机将污水池和配水池以及混合池蒸发废气抽出并输送至净化塔。废气从净化塔底部经分布后上浮,此过程中,废气中的恶臭物质与除臭液反应,恶臭物质被去除后,气体从塔顶排出系统。利用废气中的空气,将吸收恶臭物质的除臭富液氧化再生为除臭贫液,并产生少量固体颗粒物。除臭贫液可循环利用,固体颗粒物一部分自然沉降至净化塔底部,另一部分随气泡浮于液体表面,流入缓冲塔。通过循环泵,将净化塔底部、缓冲塔底部颗粒物带液抽出,并输送至过滤器。过滤后,滤液返回净化塔,滤饼外排。

主要新增设备及其功能特点见表1

Figure 5. Deodorization device diagram

5. 除臭装置图

Table 1. Major new equipment and their functional characteristics

1. 主要新增设备及其功能特点

名称

位号

规格

数量

(台/套)

功能及特点

备注

UASB反应器

U-2301

Q = 1 m3/h,N = 15 kW

配套控制柜

1

特点:UASB反应器具有有机负荷高、能耗低、剩余污泥量少等优点。

功能:作为首级处理单元,大幅削减污水中的高浓度有机污染物,为后续生化处理和深度净化工艺提供良好水质条件。

成套设备

微气泡气浮装置

U-2302

Q = 6 m3/h,N = 18 kW

配套控制柜

1

特点:相比传统气浮,微气泡气浮具有气泡细腻、分布均匀、黏附能力强的优点,能够显著提升悬浮物和油类的去除效率。该装置通常配合药剂投加(如PAC、PAM等)使用,强化絮凝效果,出水更加澄清。

功能:作为预处理单元,降低后续生化系统的有机和固体负荷,提升整体处理系统的稳定性和运行效率。

成套设备

一体化MBR膜处理装置

U-2303

Q = 8 m3/h,N = 20 kW

配套控制柜

1

特点:与传统工艺相比,MBR系统出水水质优良且稳定,占地面积小,剩余污泥产量低,便于自动化、模块化运行。

功能:作为末端深度净化单元,显著提升处理系统的COD和氮素去除效率,确保出水稳定达标排放。

成套设备

罗茨鼓风机

K-2301/A、B

Q = 10 m3/min,风压49.0 Kpa,N = 15 kW,电驱

2

特点:结构简单,运行可靠,气体不含油污,便于维护,尤其适合MBR膜池和好氧池的持续曝气及膜清洗。

功能:为生化处理单元和膜分离单元提供连续稳定的气源,提高微生物活性和COD去除效率,对系统的高效运行和出水水质稳定具有重要作用。其“一用一备”冗余配置进一步保障关键工艺段的安全稳定运行。

1用1备

6. 运行效果

污水处理厂提标改造后,其工艺运行效果需要通过出水水质、污染物去除效率和运行稳定性等方面进行综合评价。本章基于污水厂日常巡检化验数据,对改造后系统的运行情况进行了监测分析。监测指标涵盖化学需氧量(COD)、氨氮等主要污染物,监测点选择在配水池、SBR集水池、MBR出水和最终外排水等关键位置。所有监测数据均来源于厂内日常化验结果,具有良好的代表性,可真实反映系统实际运行状况。

6.1. COD去除效果

在污水处理系统的运行过程中,COD是衡量有机污染物浓度及评价处理效率的重要指标。为评价改造后有机物去除绩效,厂内常规化验记录5月1日~7日的监测数据,选取进水池、SBR出水池与MBR出水三处为采样点,数据见图6

Figure 6. COD removal rates at different sampling points

6. 不同采样点的COD去除率

图6可以看出,在整个连续监测周期内,各主要工艺单元的COD去除率整体保持在较高水平,大部分节点的去除率始终在96%以上,出水COD浓度稳定在15 mg/L以下,表明改造后的处理系统具有高效稳定的有机物削减能力。SBR和MBR设备的去除率变化非常平缓,显示出后续处理单元对COD去除的持续强化作用。

通过进一步比较两条不同的污水处理工艺路线,可以发现:MBR路线(UASB + MBR)和SBR路线(UASB + SBR)在COD去除效率上均表现优异,但MBR路线末端的COD去除率普遍更高,波动更小,出水水质更为稳定。SBR路线虽同样具备较强的有机物去除能力,但由于工艺本身的周期性运行特征,其出水去除率偶有波动。MBR工艺因膜分离和连续运行的优势,在COD深度去除和出水达标方面表现更加突出。

6.2. 氨氮去除效果

为评估SBR与MBR两种工艺的氨氮去除效果,5月1日至7日每日分别监测进水池、SBR出水和MBR出水的氨氮浓度(mg/L),并计算对应的氨氮去除率(%)。监测结果绘制成柱–线组合图(见图7)。

Figure 7. Ammonia nitrogen removal rate at different sampling points

7. 不同采样点的氨氮去除率

图7可见,在5月1日至7日,进水池进水氨氮浓度在114~192 mg/L之间波动,其中5月6日最高,达192 mg/L;5月5日最低,为114 mg/L。经SBR和MBR两种工艺处理后,出水氨氮浓度均大幅降低至仅个位数(约0.5~2.8 mg/L),氨氮去除率保持在98%以上。这表明两条处理路线均具有良好的氨氮去除效果。

比较两种工艺的运行表现,MBR工艺出水氨氮浓度更低且波动更小;相较而言,SBR工艺对进水水质波动更为敏感,出水氨氮浓度变化幅度略大。例如,SBR出水氨氮浓度在0.9~2.8 mg/L之间波动,5月5日达到峰值2.8 mg/L,波动较为明显;而MBR出水氨氮为0.5~2.1 mg/L,除5月5日出现2.1 mg/L的高值外,其余时间均保持在1.5 mg/L以下,波动较小。两种工艺出水氨氮均能稳定达到排放标准,但总体而言,MBR工艺氨氮去除率更高,出水更为稳定,对水质和工况波动的适应能力更强,在达标排放保障方面具有更大的优势。

6.3. 其它水质检测结果

2024年2月,对外排废水保险池出水进行水质检测[10]。检测指标包括pH、悬浮物(SS)、化学需氧量(COD)、五日生化需氧量(BOD5)、氨氮(NH3-N)、总磷(TP)、石油类、硫化物、挥发酚和总有机碳(TOC)。检测结果如表2所示:

Table 2. Test results of outfall wastewater reservoir water quality

2. 外排废水保险池水质检测结果

检测项目

检测结果

参照标准

检出限

pH

8.2

6~9

-

悬浮物(mg/L)

10

≤70

4

化学需氧量(mg/L)

11

≤100

4

氨氮(mg/L)

0.407

≤15

0.025

总磷(mg/L)

0.09

≤0.5

0.01

续表

硫化物(mg/L)

超出检测限

≤1.0

0.005

五日生化需氧量(mg/L)

2.4

≤20

0.5

石油类(mg/L)

超出检测限

≤5

0.06

总有机碳(mg/L)

2.3

≤20

0.1

表2可知,悬浮物浓度为10 mg/L,远低于一级标准限值70 mg/L;COD为41 mg/L,仅为标准限值(100 mg/L)的约41%;BOD5约10 mg/L,显著低于30 mg/L的标准限值;氨氮仅0.07 mg/L,远低于15 mg/L的标准限值。出水TOC为12 mg/L,优于一级标准限值20 mg/L;总氮和总磷分别为6.5 mg/L和0.4 mg/L,均处于较低水平。石油类指标为0.2 mg/L,远低于一级标准限值10 mg/L;硫化物和挥发酚均未检出,远低于其一级标准限值(分别为1.0 mg/L和0.5 mg/L),表明系统运行稳定,未出现明显的有毒有害污染。改造后系统的处理效率大幅提升,出水水质全面优于一级排放标准,完全实现了稳定达标排放。

7. 设计亮点

1) 本设计采用SBR (序批式活性污泥)和MBR (膜生物反应器)并联的复合工艺,用于处理厂区现有污水(97.4 m3/d)和本次新增污水(71.6 m3/d)。

2) UASB反应器对高浓度有机污染物进行厌氧降解,可有效削减有机负荷,提高处理能力、确保运行稳定,出水水质优良,可以长期满足排放标准。

8. 结论

针对天然气净化厂污水达标处理难题,本文以四川某天然气净化厂污水处理装置的实际改造项目为工程背景,系统分析了该厂污水的来源及特征,基于原有处理系统及其存在的不足,提出了“UASB + 微气泡气浮 + MBR/SBR”多级协同污水处理组合工艺来强化污水处理效果。实际连续运行发现,改造后的工艺能够显著提升污水处理效率与稳定性,处理后污水COD浓度大幅降低,去除率稳定在96%以上,出水COD浓度稳定在15 mg/L以下,满足排放要求。

基金项目

中国石油西南油气田公司川中油气矿科研项目“净化装置工艺流程模拟与优化研究”(25XNYTSG018)。

NOTES

*通讯作者。

参考文献

[1] 胡万金, 瞿杨, 吴雁, 等. 天然气净化厂废水处理过程中溶解性有机物的变化[J]. 工业水处理, 2024, 44(5): 164-170.
[2] 李丽, 严紫含, 金艳, 等. 天然气净化厂有机胺废水有机物降解工艺研究[J]. 天然气与石油, 2022, 40(2): 98-102.
[3] 彭杰, 肖芳, 李丽, 等. 天然气净化厂高盐环胺废水耐盐菌的应用研究[J]. 天然气与石油, 2023, 41(3): 132-138.
[4] 张镨, 王薛辉, 王勇, 等. 天然气净化厂污水植物深度处理技术研究[J]. 环保科技, 2017, 23(5): 17-21.
[5] 瞿杨, 蒋吉强, 曹杰, 等. 污水零排放技术在天然气净化厂的首次运用[J]. 天然气与石油, 2022, 40(1): 109-114.
[6] 赵贵林. 高含硫天然气净化厂污水回用综合处理技术研究与应用[J]. 硫酸工业, 2019(9): 34-37.
[7] 郭俊. UASB/水解酸化/SBBR工艺处理天然气净化厂污水[J]. 石油与天然气化工, 2012, 41(6): 608-611+627.
[8] 赵美丽. 煤化工企业污水处理SBR工艺节能减排路径研究[J]. 山东化工, 2025, 54(15): 193-196.
[9] 韩健, 刁法林, 李美玲. SBR法在污水处理中心化学污水处理工程中的应用[J]. 化学工程师, 2024, 38(10): 48-52.
[10] 国家环境保护总局. 水和废水监测分析方法[M]. 第四版. 北京: 中国环境出版集团, 2022.