新能源汽车动力电池系统故障诊断与精准排障
Fault Diagnosis and Accurate Troubleshooting of Power Battery System for New Energy Vehicles
DOI: 10.12677/dsc.2026.151007, PDF, HTML, XML,   
作者: 李嘉妍, 谢紫莹, 黄源泳, 班 璐, 谭 巍, 林绪东, 吴诗林, 梁 巍*:南宁学院交通运输学院,广西 南宁
关键词: 动力电池典型故障检修Power Battery Typical Failure Overhaul
摘要: 目前动力电池的故障检修是新能源汽车维修的重要难点。因此提出对动力电池故障的维修方法,有效地减少故障排除时间,使动力电池故障检修更方便快捷。掌握动力电池系统的结构组成与工作原理,了解动力电池的功能与特点,对动力电池组进行正确的拆卸与安装,利用故障树分析法绘制故障排除流程图与工作原理图,针对动力电池系统典型故障进行分析与检修。
Abstract: At present, the fault maintenance of power batteries is a crucial difficulty in new energy vehicle maintenance. Therefore, it is proposed to develop maintenance methods for power battery faults, which can effectively reduce the time spent on fault elimination and make the fault maintenance of power batteries more convenient and efficient. It is necessary to master the structural composition and working principle of the power battery system, understand the functions and characteristics of power batteries, conduct correct disassembly and installation of power battery packs, draw fault elimination flowcharts and working principle diagrams using the Fault Tree Analysis (FTA) method, and analyze and maintain typical faults of the power battery system.
文章引用:李嘉妍, 谢紫莹, 黄源泳, 班璐, 谭巍, 林绪东, 吴诗林, 梁巍. 新能源汽车动力电池系统故障诊断与精准排障[J]. 动力系统与控制, 2026, 15(1): 71-80. https://doi.org/10.12677/dsc.2026.151007

1. 引言

本文以某主流车型动力电池组为研究载体,首先系统阐述动力电池系统的核心组成(电芯、模组、电池包)与工作机制,明确其能量存储、转换及供给的关键路径;其次规范动力电池组的拆卸与安装流程,为故障检修的安全开展奠定基础利用故障树分析法绘制故障排除流程图与工作原理图,针对动力电池系统典型故障进行分析与检修。对汽车动力电池系统故障测试与判断的研发,有效推进了汽车维修产业的发展,为新能源汽车与动力电池的开发和使用打下了坚实的技术基础。

图1所示,动力电池系统的功能为接收和储存由车载充电机、发电机、制动能量回收装置和外置充电装置提供的高压直流电,并且为驱动电机控制器、DC/DC、电动空调、PTC等高压元件提供高压直流电。

2. 研究现状

1. 国外研究现状

二十世纪七十年代,日本就已经对新能源汽车动力电池进行了研究,开发了动力电池诊断系统,能准确诊断出电池的几种故障并给出故障提示及故障原因[1]。1979年,美国率先对电动汽车的动力电池系统进行研究,并能快速诊断其故障[2]。此研究诊断方法为早期诊断技术,基于当时科技技术不完整,虽然成本低,简单,实时,但容易造成误判,并且难覆盖未知部分的故障日本、美国早期率先研发,通过预设规则库识别典型故障,成本低、操作简便、响应快,适用于基础故障排查,但规则库局限性导致复杂,未知故障覆盖不足,易受工况干扰误判。

2. 国外研究现状

我国动力电池故障诊断研究聚焦实用化与本土化适配,核心成果集中三大方向:1. 在线诊断技术优化:2018年第12期《电气技术》杂志上撰文指出电动汽车动力电池故障在线诊断方法[3],基于实时监测动态调整诊断阈值,提升严重故障响应及时性与可靠性,但依赖复杂算法,缺乏便捷操作接口,难在一线维修落地。2. 专项检测系统设计:2017年,西安航空学院王龙等通过对电动汽车动力电池的检测研究,设计出了动力电池的基本功能检测、充放电检测、动力电池的电流、节能、安全等检测方法[4]开发多维度动力电池检测方法,丰富诊断维度;2018年,武汉理工大学杨胜兵等设计了一种纯电动汽车动力电池绝缘检测系统,能实时完成绝缘电阻的检测,能够提高保障动力电池系统的正常工作[5]这两类系统针对性强、精度高,但设备成本高,仅适用于实验室或专业机构,难在常规维修门店普及。3. 故障排查与维修技术研究:2021年,湖北工业职业技术学院杨丽君、许刚对汽车动力电池系统故障进行分析,对可能出现的故障进行排查与维修[6] [7]

Figure 1. Circuit schematic

1. 电路简图

梳理常见故障并提出排查维修方案,总结维修关键技术,研究贴近实操,但多为经验总结,缺乏系统化逻辑框架与标准化流程,执行效果差异大,难形成统一技术规范。但大部分是靠模型法检修的,虽然可以快速找到故障问题并且能提前预警,但计算难度大,模型参数比较难测算。

与传统检修方法对比,传统检修方法按“症状→常见故障→排查”的顺序推进,无固定逻辑框架。而故障树分析法先明确顶层故障(如电池无法充电),再逐层拆解底层原因(如电芯损坏、线路短路),形成树状逻辑结构。利用这种检修方法,可以提高诊断效率,有效的减少故障排除时间,使动力电池故障检修更方便快捷。

3. 电动汽车动力电池系统的结构组成与工作原理

3.1. 电动汽车动力电池系统的结构组成

完整的动力电池系统由电池管理系统(BMS)、动力电池模组、辅助元器件、动力电池箱体四部分构成。

1. 电池管理系统(BMS)作为系统核心,功能类似人体大脑,负责保障电池安全运行、实现核心功能并延长寿命,是电池系统、整车控制器与驾驶员间的通信桥梁,可监测电池充放电状态并向整车控制器(VCU)反馈参数及故障信息。

具备过压、欠压、过流、高低温保护,以及继电器管理、SOC估算、充放电控制、均衡管理、故障告警、绝缘检测、保温控制等功能。

按功能分为硬件(主板、从板、高压箱及电压、电流、温度等数据采集元件)和软件;按任务分为信息收集单元与运算执行单元。

工作时通过采集电池电压、电量、SOC、绝缘电阻、温度等数据,结合VCU、充电机等信号,实现充放电控制。

2. 动力电池模组电池单体:系统最小单元,由正负极、电解液、壳体组成,可实现机械能与物理化学能的相互转化。

电池模块:由单体电池串联而成,额定电压和电流较小,是物理与电路层面的最小分组,可单独替换。模组:由多个电池模块与复合单体电芯并联形成的复合体。

3. 辅助元器件包含两类:一是电子电器元件,如熔断器、继电器、分流器、接插件、紧急开关、烟雾传感器、维修开关等;二是非电子类元件,如密封片、绝缘材料等。

4. 动力电池箱体作用是承载和固定电池组与电气元件,常用材质为绝缘性良好的玻璃钢或高硬度耐磨钢板。因车辆工况复杂,箱体需满足高散热、防水、绝缘等安全要求,其性能直接影响内部电池的安全性与稳定性。

3.2. 电动汽车动力电池系统的工作原理

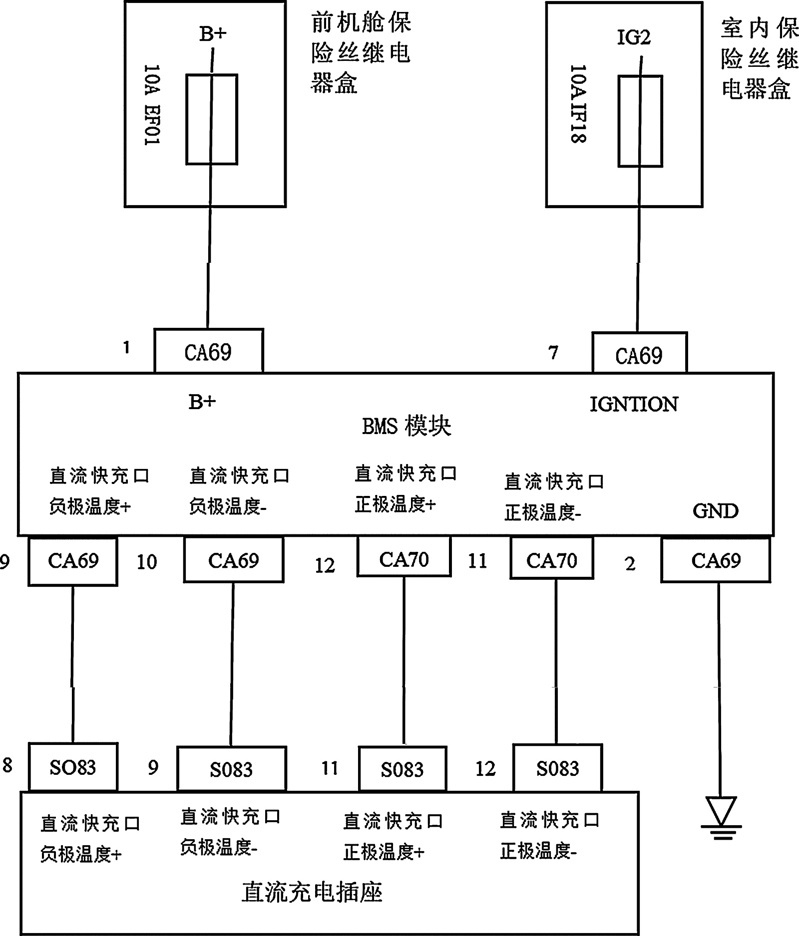
动力电池模组安装在一个密闭和屏蔽的动力电池盒内部,与动力电池系统通过可靠的高压接插件和高压控制箱连接,将输出的直流电经电机传感器转换到三相交流高压输电线,从而驱动电机工作:控制系统中的BMS实时收集各电芯的电压、各水质传感器的温度变化值电池管理系统的总电流值和总电流值等数据,并利用CAN线在VCU或充电机之间的通讯功能,对动力电池系统充放电等情况进行综合管理。如图2为电动汽车动力电池工作原理。

Figure 2. Schematic diagram of working principle of electric vehicle power battery system

2. 电动汽车动力电池系统工作原理示意图

4. 动力电池系统故障诊断策略

1. 电源故障

汽车仪表出现电源故障,用故障诊断仪测量,出现电源故障代码,绘制电源故障电路,根据电路图可以找出端子的位置,然后测量每个端子之间的线束,看有没有短路或者断路。可以通过精准定位端子位置、测量线束通断与短路状态,可高效锁定高压电源系统的故障根源。以下以实操流程为核心,详细拆解动力电池系统及关联线束的检查逻辑。利用故障树分析法,绘制电源故障诊断流程图,如图3(a)图3(c)所示。

总上电源故障树分析得出其故障诊断过程及原理,可以得知诊断流程如下:

1) 故障确认:用诊断仪读取电源故障码,结合仪表显示与车辆状态,明确核心故障现象;

2) 部件定位:确定关键端子、保险丝及BMS模块位置;

3) 分层检测:a) 供电检测:万用表测量模块供电端子电压,排除供电异常;b) 保险丝与线束检测:检查关键保险丝是否熔断,用万用表测端子间线束通断,重点排查CA69端子与B+、GND的连接;c) 模块检测:供电与线束正常时,通过诊断仪查BMS通讯状态,必要时替换测试;

(a)

(b)

(c)

Figure 3. Power supply fault diagnosis flow chart

3. 电源故障诊断流程图

4) 修复验证:锁定故障根源(如线束短路、端子接触不良),针对性修复后重新检测确认。

2. DTC故障

汽车仪表出现DTC故障,用故障诊断仪测量,出现DTC故障代码。DTC故障,根据电路图可以找出端子的位置,然后测量每个端子之间的线束,看有没有短路或者断路。开关作为高压回路的关键控制节点,其触点状态、端子线束连接质量直接影响预充流程正常启动,需通过精准定位端子、系统性测量排查故障。(用万用表的蜂鸣档或者电阻档测量线路通断)利用故障树分析法绘制DTC故障诊断流程图,如图4(a)~(d)所示。

根据DTC故障诊断流程图,排除可能因素,确定引发故障的具体原因,从而进行故障检修。可得其诊断流程如下:

1) 故障码解析:用诊断仪读取DTC故障码;

2) 节点定位:明确故障相关端子、高压开关、总线线路。

(a)

(b)

(c)

(d)

Figure 4. DTC fault diagnosis flow chart

4. DTC故障诊断流程图

3) 系统检测:a) 总线检测:用总线分析仪测P-CAN通讯状态,排查短路、断路或信号干扰;d) 高压开关检测:测量关键开关触点通断与端子连接质量,排除预充相关故障;c) 线束与端子检测:万用表测通断及绝缘状态,重点排查老化磨损问题;d) 模块与传感器检测:上述正常时,查BMS模块、传感器工作状态及数据流;

4) 排除验证:针对性修复(如总线修复、开关更换)后,清除故障码并工况测试,确认故障消除。

5. 总结

本文利用故障树分析法对某汽车动力电池系统进行故障诊断,根据汽车在工作中表现出来的异常状况,采用逻辑推断来诊断故障类型和部位,以此进行动力电池系统故障检修,在某些方面采用故障分析法诊断更加快速便捷。故障树分析法则根据某汽车维修手册,绘制故障树流程图,根据汽车故障代码进行故障排除与检修。利用这种检修方法,可以提高诊断效率,有效的减少故障排除时间,使动力电池故障检修更方便快捷。

动力电池故障维修不仅是新能源汽车故障维修的难点之一,同时也是影响新能源汽车普及和应用范围进一步扩大的关键因素之一。根据汽车会向着新能源、电动汽车发展,说明动力电池的维修具有一定的发展潜力。对纯电动汽车动力电池故障维修质量和效率得到有效提升,对新能源汽车发展有着重大价值。

本文只是进行初步的研究与探索,目前动力电池系统的故障检修还有很多需要研究与创新的技术,表明了本文研究的电动汽车动力电池系统典型故障检修还有很多的发展领域。

NOTES

*通讯作者。

参考文献

[1] 王骏海, 戴咏夏. 电动汽车动力电池的运行与检修管理探讨[J]. 浙江电力, 2014, 33(1): 59-63.
[2] Shi, J. (2021) Forecast Algorithm of Electric Vehicle Power Battery Management System. In: Abawajy, J., Xu, Z., Atiquzzaman, M. and Zhang, X., Eds., 2021 International Conference on Applications and Techniques in Cyber Intelligence, Springer, 385-391. [Google Scholar] [CrossRef
[3] 翟攀. 论电动汽车动力电池的运行与检修管理[J]. 农村经济与科技, 2017, 28(10): 258.
[4] 王龙, 孙谨哲, 周军, 司星望. 电动汽车动力电池检测系统设计[J]. 山东工业技术, 2018(17): 172.
[5] 杨胜兵, 范文涛. 纯电动汽车动力电池绝缘检测系统设计[J]. 电源技术, 2018, 42(9): 1369-1371.
[6] 杨丽君, 许刚. 探究新能源汽车动力电池压差故障与维修技术[J]. 内燃机与配件, 2021(7): 146-147.
[7] 田莉. 试析新能源汽车维修关键技术[J]. 内燃机与配件, 2021(13): 156-157.