一种小型化自适应方位电磁波电阻率测井仪系统设计
Design of a Miniaturized Adaptive Azimuthal Electromagnetic Wave Resistivity Logging Instrument System
摘要: 本文针对方位电磁波电阻率测井仪系统展开研究,旨在设计一种环境适应性强、结构小型的方位电阻率检测系统。该系统由钻铤结构、天线和电路组成,能够精确反映地层界面变化。充分利用结构空间,将各电路安装槽位于各天线之间,使得方位电阻率短节长度大大缩短,可进行近钻头方位电阻率测量应用,从而有效提高地质导向效果。对发射机功率采取可调设计,利用接收信号的大小作为反馈,对发射功率进行调节,从而具有更强的环境适应性,提高测量精度。同样地,接收电路也具有自动调整接收信号增益的自适应调节能力。经方位电磁波电阻率原理性系统测试,验证了所设计的电路、天线、算法的正确性。
Abstract: This paper focuses on the research of an azimuthal electromagnetic wave resistivity logging instrument system, aiming to design a strong environmental adaptability and compact azimuthal resistivity detection system. The system, composed of a drill collar structure, antennas, and electronic circuits, can accurately reflect changes in formation interfaces. By fully utilizing the structural space and placing the circuit installation slots between the antennas, the length of the azimuthal resistivity sub is significantly shortened. This allows for near-bit azimuthal resistivity measurement applications, thereby effectively enhancing geosteering performance. The transmitter power is designed to be adjustable; it is regulated using the magnitude of the received signal as feedback, which provides stronger environmental adaptability and improves measurement accuracy. Similarly, the receiving circuit also possesses adaptive control capabilities to automatically adjust the gain of the received signal. The correctness of the designed circuits, antennas, and algorithms has been verified through a proof-of-concept system test for the azimuthal electromagnetic wave resistivity instrument.
文章引用:刘焕雨, 黄白瑶, 宋殿光, 何永明, 邹继华. 一种小型化自适应方位电磁波电阻率测井仪系统设计[J]. 传感器技术与应用, 2026, 14(1): 180-191. https://doi.org/10.12677/jsta.2026.141019

1. 引言

随着油田勘探开发程度的提高,以往的大面积油气富集区域和厚油层越来越少,而非均质、复杂油气层等非常规油气藏所占比重越来越大,地质导向技术发挥越来越大的作用。随钻常规电磁波电阻率已成为国内地质导向服务中最常用、最基本的随钻测井技术,但由于不具备方向性,无法识别地层的上下界面,同样影响地质导向应用效果,方位电磁波电阻率可弥补方位伽马探测深度不足和常规电阻率不带方位的缺陷,因此具有更好的地质导向应用效果,尤其是在薄储层中穿行时,能及时发现地层上下界面,进而大幅提升储层钻遇率,方位电阻率仪器已经成为目前国外油服公司主流的地质导向仪器。然而,目前应用于地质导向的方位电阻率测量系统存在诸多明显问题。国内[1]所设计的系统不具备独立的方位测量功能,导致必须与探管配合使用,应用范围受限;国内[2]虽采用集成的方位测量功能,但所设计的系统长度过长导致测量点距离钻头远影响地质导向效果;国外[3]虽集成度高,且实现较高测量精度,但存在成本高昂、操作复杂等问题。为解决以上问题,本文设计了一种新型方位电阻率系统。该系统能够精确反映地层界面变化,且具有测量范围广、精度高、成本低的优势,并具备良好的小型化特点,有利于推动国内方位电阻率的研制及大规模应用。

2. 总体设计

方位电阻率测量短节为独立的钻铤化仪器,包括电阻率钻铤本体、电路模块、传感器模块及天线四大部分,钻铤本体两端通过带导电环的接头与其他仪器连接。该方位电阻率是在常规电阻率测量基础上增加两个方位天线,实现方位信号的测量,方位天线采用横向设计,即天线的有效磁场方向与仪器轴垂直,通过测量横向天线信号的虚部,实现地层边界的探测,同时天线采用对称设计[4]

2.1. 天线设计

天线布局设计如图1所示,将横向接收放置在两个发射天线中间,T1发射R4接收(T1R4)与T2发射R3接收(T2R3)进行组合补偿,T3R4和T4R3进行补偿组合,用于测量定向信号。其他常规电磁波电阻率的测量形式不再赘述。频率选用2 MHz和100 KHz。图中标注的尺寸均为天线中心点之间的距离。纵向天线直径Φ171.45 mm,采用两圈缠绕方式。

Figure 1. Schematic diagram of the azimuthal resistivity sub

1. 方位电阻率短节示意图

2.2. 结构设计

方位电阻率短节外形如图2所示。电阻率仪器井底方向为母扣,井口方向为公扣,上、下端均安装M30导电环。天线布局在靠近井底端,方位电阻率比常规电阻率的四发两收增加了两个方位接收天线,即四发四收,增加方位接收天线后能够识别地层的上下界面,提升储层钻遇率[5]。电路模块、传感器模块及天线均采用在钻铤本体开槽并采用盖板密封设计。经小型化设计后,各电路大部分安装槽位于各天线之间,充分利用结构空间,使得方位电阻率短节长度大大缩短,总长度不大于4米。

Figure 2. Schematic diagram of the geometric structure of the azimuthal resistivity sub

2. 方位电阻率短节结构外形示意图

2.3. 电气设计

方位电阻率短节电气布局如图3所示。

Figure 3. Schematic diagram of the electrical layout of resistivity circuit sub

3. 电阻率电路短节电气布局示意图

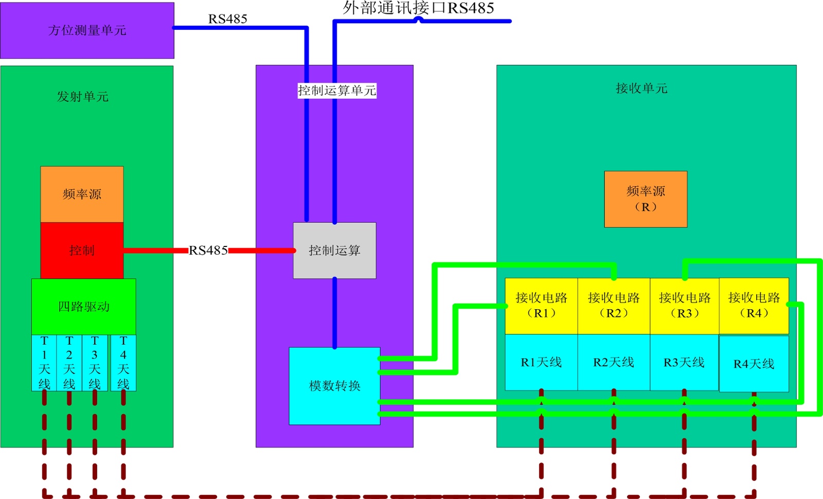
方位电阻率短节各电路电气连接关系如图4所示。

2.4. 电磁波电阻率工作流程

电磁波电阻率工作流程如图5所示。电阻率主控制芯片触发发射电路中的控制芯片,通过数控

Figure 4. Schematic diagram of the electrical connection relationships of each circuit in the azimuthal resistivity sub

4. 方位电阻率短节各电路电气连接关系示意图

Figure 5. Electromagnetic wave resistivity workflow diagram

5. 电磁波电阻率工作流程图

振荡器产生2 M或400 K的信号,信号经过低通滤波以及功放后,由T1线圈发射2 M电磁波。接收线圈R1、R2分别接收原始信号,原始接收信号经过带通、低频前置放大后进行外差降频,在低频情况下进行采样、计算。此后T1发射线圈发射400 KHz的信号。T1发射后,T2、T3、T4线圈依次发射。重复以上步骤。计算结果存储到存储器中。同时电阻率主控芯片与外部通讯,接收指令并执行发送数据等指令处理。

3. 测量原理

3.1. 横向接收天线测量

当发射天线轴向,接收天线横向时,此时接收天线的信号全来自于围岩的影响,可用镜像原理解释[6],如图6所示,通常目的层为高阻地层,围岩层为低阻地层,当不存在围岩或离围岩比较远时,此时接收器只接收发射器的信号,而由于发射器和接收器在同一轴线且相互垂直,则接收器的信号为零;当靠近围岩时,根据镜像原理,则发射器会在围岩中等效出一个镜像发射器,此时接收器的信号全部来自于镜像发射器,而镜像发射器信号的大小则取决于目的层和围岩的电阻率对比度以及仪器与地层边界的距离,即接收器信号大小取决于电阻率对比度以及仪器与地层边界的距离。此时方位探测信号定义为接收天线信号的虚部。

Figure 6. Lateral receiving antenna edge probing signal principle diagram

6. 横向接收天线探边信号原理图

3.2. 界面响应特性

地层模型及响应曲线如图7所示,选用100 KHz 96in的参数组合,令发射天线有效信号为单位信号,当仪器由低电阻率地层接近及穿过高电阻率地层时,对应产生正向信号响应,当仪器由高电阻率地层接近及穿过低电阻率地层时,对应产生负向信号响应[7] [8]

3.3. 方位电磁波信号处理算法框架设计

方位电磁波信号处理算法框架设计如图8所示。在一个测量周期内,完成常规电阻率和方位电磁波信号的测量,一个测量周期结束后,间隔一段时间(可根据实际情况进行调整),再开始下一个测量周期。一个测量周期内,可按照先常规后方位、先低频后高频、先远源距后近源距的顺序进行信号测量。

Figure 7. Stratigraphic model and response curve diagram

7. 地层模型及响应曲线图

Figure 8. Design diagram of the azimuthal electromagnetic wave signal processing algorithm framework

8. 方位电磁波信号处理算法框架设计图

4. 电路设计

4.1. 电磁波发射电路设计

发射电路主要由频率源电路和信号驱动电路组成。发射电路按照控制运算单元时序控制要求按一定时间间隔发送2 MHz及100 KHz信号。发射电路原理框图如图9所示。频率源的核心为DDS,其特性决定了本系统性能的优劣。DDS选用AD9850,其内部集成了1个10 Bit的D/A变换器、1个高速比较器,芯片内置有各种控制字和状态字寄存器,用户可通过并口或串口I/O与这些寄存器通信,从而实现输出信号的频率、相位及幅值的控制。ADC芯片选用AD7872TQ,14 Bit量化精度,SPI数据接口,10 KHz输入频率时SNR为80 dB,A/D转换时间为57 ns,83 kSPS数据吞吐率。

为保证接收信号经滤波放大后始终保持在最佳范围内,即既不饱和也不至于太小,对发射机功率采取可调设计,利用接收信号的大小作为反馈,对发射功率进行调节。自适应发射信号幅值控制流程图如图10所示。发射信号时,首先向DDS写入待发射信号对应的基准数值,该数值可以选取在空气中标定时的最佳工作值,也可以在刻度井中选取约100 Ω∙m时的最佳数值,远端天线发射信号的幅值比近端发射天线的幅值要大。为得到稳定准确的接收信号峰值,延时等待20 ms后采集处理后的峰值电压。若该峰值电压低于最小阈值,则增加DDS中写入数值,增加值 = (最小阈值 − 测量值)/测量值 × 上一次写入值。

Figure 9. Transmitter circuit principle diagram

9. 发射电路原理框图

Figure 10. Adaptive transmission signal amplitude control flowchart

10. 自适应发射信号幅值控制流程图

若该峰值电压高于最大阈值,则减少DDS中写入数值,减少值 = (测量值 − 最大阈值)/测量值 × 上一次写入值。若达到发射信号持续时间,则结束本次调整,进入下一个发射信号的控制过程。

4.2. 电磁波接收电路设计

接收单元功能框图如图11所示。接收电路主要由频率源电路、低噪声放大电路、混频电路和有源滤波放大电路组成。接收电路将来自天线的两路2 MHz及400 KHz接收信号,分别进行低噪声放大、下变频至6 KHz信号、进一步滤波放大处理,然后送入控制运算单元做相位差和幅度比检测。

Figure 11. Receiving unit functional block diagram

11. 接收单元功能框图

4.3. 控制运算电路设计

控制运算单元功能框图如图12所示。控制运算电路主要由运算电路和A/D电路组成。控制运算电路接收来自接收电路处理后的信号,进行模数转换,并由微处理器进行计算。在此过程中,控制运算电路负责整个电路系统的调度控制。分别向发射电路及接收电路发送控制指令,控制发射及接收信号的频率及持续时间。每个方位计算周期,从方位测量单元读取方位信息,进行方位电阻率计算。同时,控制运算电路需与旋转导向系统平台中央控制器进行通讯,实现总体命令接收及测量数据发送的功能。此外,控制运算电路还要进行实时数据存储及在地面与计算机间的串口通讯和数据下载功能。

数字信号处理器(DSP)选用TMS320C6745,该芯片是业内最低功耗浮点DSP,具有2400/1800 MIPS/MFLOPS处理能力,通过DSP内核的24/32位能够准确实现高精度和宽动态范围,功耗为现有浮点器件的1/3。MCU设计采用TI公司的TMS320F2812,TMS320F2812既具有一般DSP芯片的信号高速处理和运算能力,又同单片机一样,在片内集成了丰富的外设,便于做通讯、控制应用。MCU外围有时钟和FLASH,具备数据存储功能。

Figure 12. Control and computing unit functional block diagram

12. 控制运算单元功能框图

5. 系统测试

对方位电磁波电阻率原理系统进行测试,如图13所示。方位电磁波电阻率原理系统的测试流程如下:采集控制电路向发射电路发送指令,发射电路收到指令后通过相应的发射天线发射2 M或400 k信号,纵向天线连接的接收电路处理来自纵向天线的接收信号后输出下变频后的4 k信号波形,水平天线连接的接收电路处理来自水平天线的接收信号后输出下变频后的4 k信号波形,采集控制电路AD采集这些处理后的下变频信号进行计算,并将采集到的原始数据及计算结果通过串口发送到PC串口接收软件,通过串口接收软件观察计算结果,也可将原始数据或计算过程中的数据存储后绘图观察。图14为处理后的纵向天线下变频后的信号波形,图15为处理后的水平天线下变频后的信号波形。

图16为相位差180˚时采集控制电路采集得到的原始数据绘制的曲线。图17为相位差90˚时采集控制电路采集得到的原始数据绘制的曲线。下变频后的信号频率为4 k,采样频率为16 k。图18为相位差90˚时两路接收信号相位差计算值的波动情况,图中可见相位差波动范围是0.03˚。图19为相位差90˚时两路接收信号幅值比计算值的波动情况,图中可见幅值比波动范围是0.005 dB。相位差和幅值比波动范围是反映电路测量系统精度最核心的指标。

Figure 13. Diagram of the azimuthal electromagnetic wave resistivity principle system test

13. 方位电磁波电阻率原理系统测试图

Figure 14. Diagram of the processed signal from a vertical antenna

14. 处理后的纵向天线信号图

Figure 15. Diagram of the processed signal from a horizontal antenna

15. 处理后的水平天线信号图

Figure 16. Diagram of the acquired received signal from the acquisition and control circuit (with a phase difference of 180˚)

16. 采集控制电路采集得到的接收信号图(相位差180˚)

Figure 17. Diagram of the acquired received signal from the acquisition and control circuit (with a phase difference of 90˚)

17. 采集控制电路采集得到的接收信号(相位差90˚)

Figure 18. Diagram of the phase difference calculation fluctuation of two-way received signals from the acquisition and control circuit (with a phase difference of 90˚)

18. 采集控制电路两路接收信号相位差计算值的波动情况(相位差90˚)

将不同成分及体积的金属物体置于发射天线和纵向接收天线之间,以及将金属物体置于发射天线和水平接收天线之间,从示波器上能观察到与未放置金属物体前相比,信号有明显的缩小变化,将金属物体移开,信号则恢复之前大小。系统计算输出结果与波形变化一致。

Figure 19. Diagram of the amplitude ratio calculation fluctuation of two-way received signals from the acquisition and control circuit (with a phase difference of 90˚)

19. 采集控制电路两路接收信号幅值比计算值的波动情况(相位差90˚)

6. 结论

方位电磁波电阻率原理系统测试结果表明,所设计的系统能够精确反映地层界面变化,同时能够自动调整发射功率及接收信号增益,从而适应不同工作环境,验证了所设计的电路、天线、算法的正确性。

基金项目

十三五国家科技重大专项组成项目:旋转导向钻井系统研制。

参考文献

[1] 涂春照, 张国强, 刘如明, 等. 随钻方位电阻率测井仪在渤海油田的应用与探索[J]. 石油管材与仪器, 2020, 6(6): 70-73.
[2] 孙瑞. 近钻头地质导向系统在薄油层水平井中的应用[J]. 长江大学学报(自科版), 2013, 10(14): 102-105.
[3] 张晓彬, 戴永寿, 倪卫宁, 等. 随钻方位电磁波电阻率测量系统发展进展[J]. 测井技术, 2016, 40(1): 12-17.
[4] 刘乃震, 王忠, 刘策. 随钻电磁波传播方位电阻率仪地质导向关键技术[J]. 地球物理学报, 2015, 58(5): 1767-1775.
[5] 万勇, 张晓彬, 倪卫宁, 等. 随钻方位电阻率测井仪线圈系设计方法研究[J]. 电子测量与仪器学报, 2017, 31(1): 99-105.
[6] 艾昆, 韩玉娇, 高源. 随钻方位侧向电阻率测井电极系设计及响应模拟[J]. 石油钻探技术, 2024, 52(3): 127-136.
[7] 陈刚. 矿用随钻方位电磁波仪器正交天线响应特征[J]. 煤田地质与勘探, 2025, 53(2): 160-166.
[8] 高杨, 孔繁敏, 李康. 方位电阻率测井在地层界面电磁响应的研究[J]. 山东大学学报(工学版), 2015, 45(6): 99-106.